
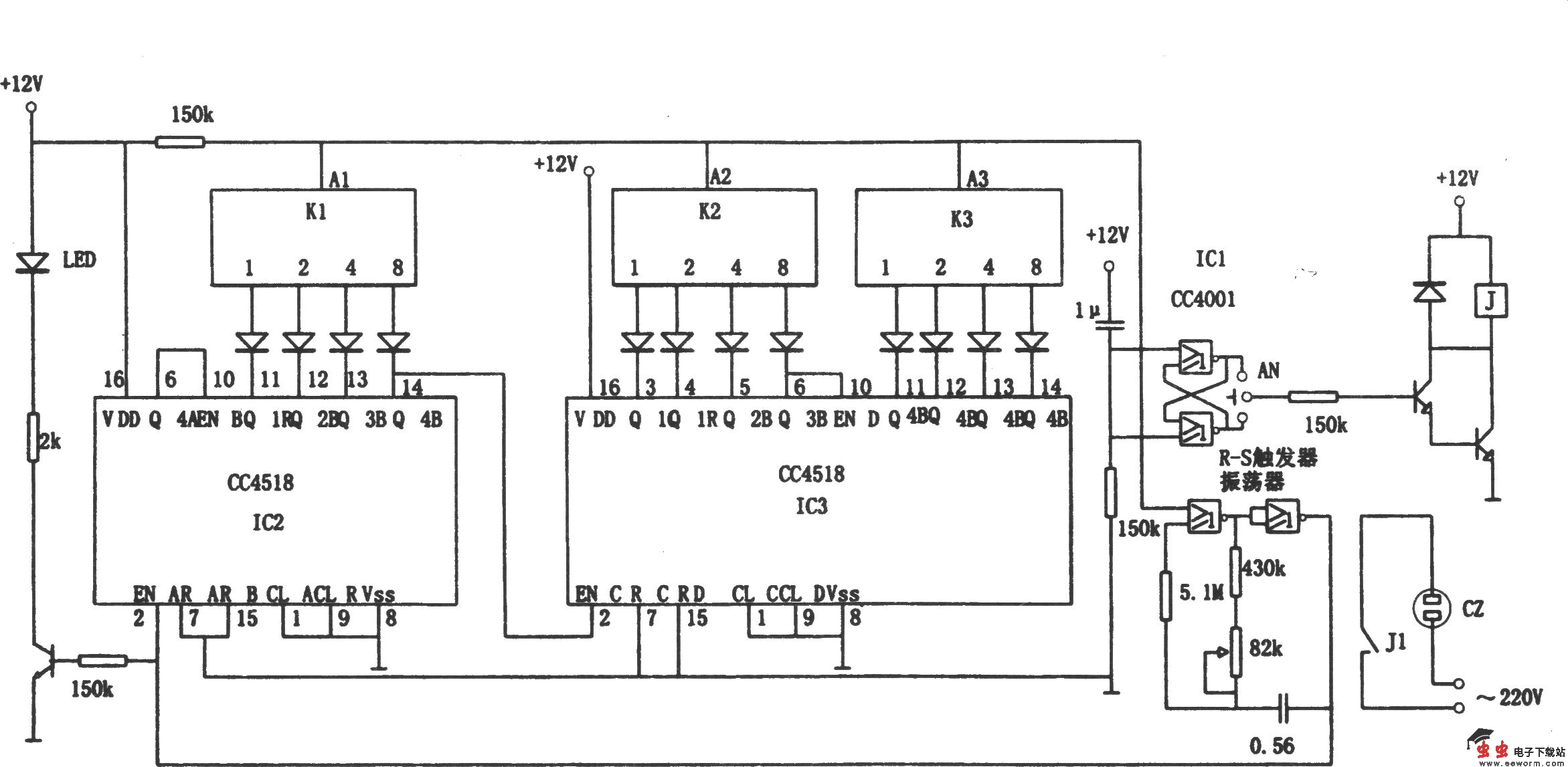
如图所示为高可靠通用定时电路。该电路定时时间可从0.1分钟到99.9分钟。定时方式为BCD计数式。控制状态可使插座CZ定时供电或定时断电。IC2和IC3各为级联的BCD计数/分配器,K1~K3为BCD译码的指拨定时选择开关,IC1为R-S触发器和定时的时基振荡器,AN为定时控制状态选择。接通直流电源,电路自动清零,定时时间开始,继电器J按AN预置状态工作。若定时时间到,A1~A3输出高电平,R—S触发器改变状态,J也改变状态,振荡器停止振荡,LED熄灭,定时时间结束。

如图所示为高可靠通用定时电路。该电路定时时间可从0.1分钟到99.9分钟。定时方式为BCD计数式。控制状态可使插座CZ定时供电或定时断电。IC2和IC3各为级联的BCD计数/分配器,K1~K3为BCD译码的指拨定时选择开关,IC1为R-S触发器和定时的时基振荡器,AN为定时控制状态选择。接通直流电源,电路自动清零,定时时间开始,继电器J按AN预置状态工作。若定时时间到,A1~A3输出高电平,R—S触发器改变状态,J也改变状态,振荡器停止振荡,LED熄灭,定时时间结束。