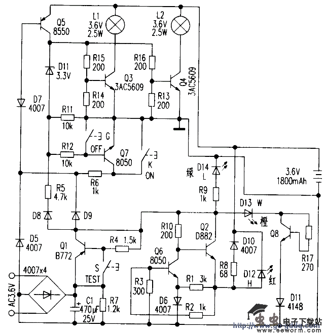
附图是根据实物绘测的奇辉GF-066型全自动消防应急灯电路原理图。
电路由电池充电电路、灯控制电路、电源电路和故障指示电路组成。照明灯泡是L1、L2(2.5W/3.6V螺旋式灯泡),电池是3.6V/1800mAh的镍镉可充电电池,在停电时可提供功率为2×2.5W,照明时间不少于100min。
在电路中设有三个轻触自恢复式按键:G(OFF、关),K(ON开),S(TEST)试验。三个不同颜色的状态指示灯,D12(H红色)表示充电,D13(W橙色)表示电路故障,D14(L绿色)表示外电供电。在外电供电的情况下主供指示灯D14亮,给电池充电时D12亮。
工作原理
1.灯控制电路 由03、04、Q5、Q7和键K、G构成,在无市电时,按一下K(开)键,Q5饱和导通,Q5的集电极电流通过R12使Q7维持导通;Dll反向击穿工作在稳压状态,Q5的集电极电压给03、04提供偏置使其导通,点亮L1、L2。当按一下G(关)键时,Q7截止,撤除了Q5导通条件,灯关闭。
当有市电供电时。外电源经D9使D7反向截止,Q5无法导通,键K和G都不能控制灯L1、L2的开和关。停电后二极管D7负极电位变为零,使其瞬间正向导通,Q5饱和导通。构成点灯电路条件。
Ll、L2点亮。来电后D7负极电位变高又反向截止,Q5截止。灯灭(起到自动控制的作用)。点灯控制电路中D7、Q7通过R6工作在临界状态,开关键K、G只起到触发作用。
2.电池充电电路 外电源经Q2、Q6、R8、DlO对电池进行恒流充电。当有外电源供电时,充电电流经R8、DlO向电池充电,且使充电指示灯D12点亮。
3.电源电路 220V交流经变压器(未画出)变压。
整流滤波,由Ql集电极输出4.6v的直流电压。主要提供给充电电路给电池充电。
并经R9使D14发光指示。
4.试验电路 当按住试验按键S不放时,Ql截止,D7负极电位变低而正偏导通,使Q5导通满足点灯条件,使L1、L2点亮。松开S键灯随即熄灭。试验电路的作用是测试点灯电路是否正常。
5.故障显示电路 由D13、Q8、R17和D11组成故障指示电路,如果外电源电压过高使Q8导通,D1 3点亮,指示过压故障。

奇辉GF-066型全自动消防应急灯原理分析
觉得这篇文章有帮助吗?