XTR101基本电源和信号连接电路

📅 发布时间:2013-10-06 04:40 👁️ 浏览:3 🏷️ 标签: XTR 101 电源 信号

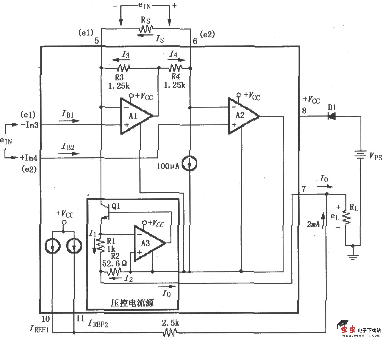
XTR101基本电源和信号连接电路

如图所示,差分电压ein加在输入端③脚和④脚之间,通过RL、Vps和D1,在输出环路中产生4~20mA的电流。对于一般精度要求的设计,只需利用芯片内部的驱动晶体管就可达到很高效率;而对于增益高精度要求的设计,则需增加一个外部NPN晶体管与内部的驱动晶体管并联。取值时应注意;ein<50V;Rs<150Ω。输出电流Io=4mA (0.016 40/Rs)eIN,eIN=e2-e1。

觉得这篇文章有帮助吗?