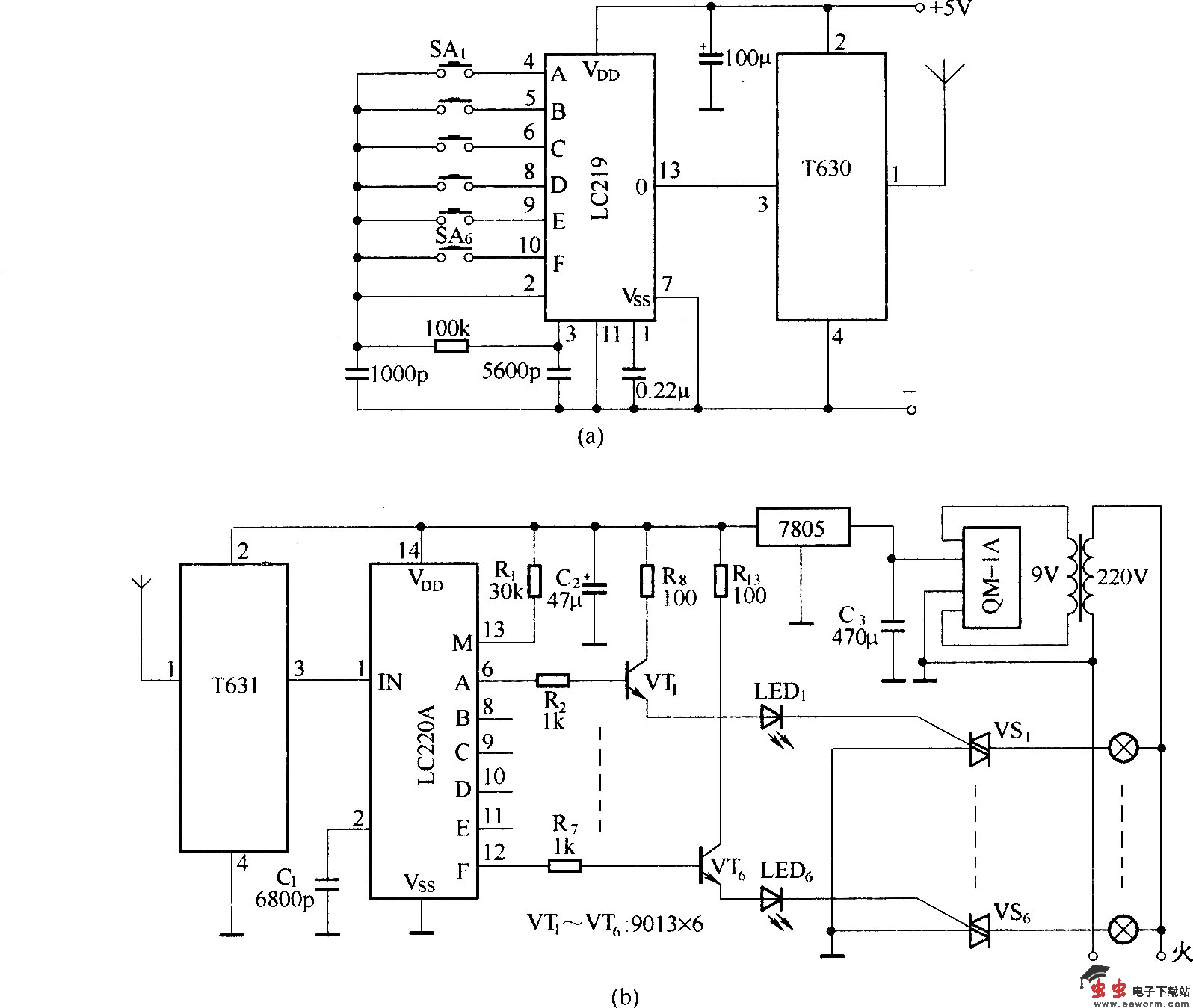
由T630/T631组成的无线长波遥控器

📅 发布时间:2013-09-27 07:00 👁️ 浏览:1 🏷️ 标签: 630 631 无线 长波

由T630/T631组成的无线长波遥控器

该电路采用无线长波收发芯片T630/T631,可控制6路负载,具有低功耗,抗干扰能力强,制作简单的特点.

觉得这篇文章有帮助吗?