915/868MHz BPSK/ASK/OOK发射器MAX2900/2901/2902应用电路
MAX2900/2901/2902是一个功率为200 mW的单片发射器。它们适合工作在FCC CFR47 Part l5.247规定的902~928 MHz ISM频段。可用于自动读表、无线安防系统、无线传感器、无线数据网络和无线建筑物控制等领域。
主要技术特点如下:
·电源电压为2.6~4.5 V;
·输出功率为 23 dBm(电源电压为4.5 V时)或 20 dBm(电源电压为3 V时);
·BPSK、OOK、ASK和FM调制方式;
·FM可以通过直接调制VCO完成;
·8个通道频率合成器(MAX2900);
·使用外接的差分天线。

MAX2900 应用电路

MAX2901 应用电路

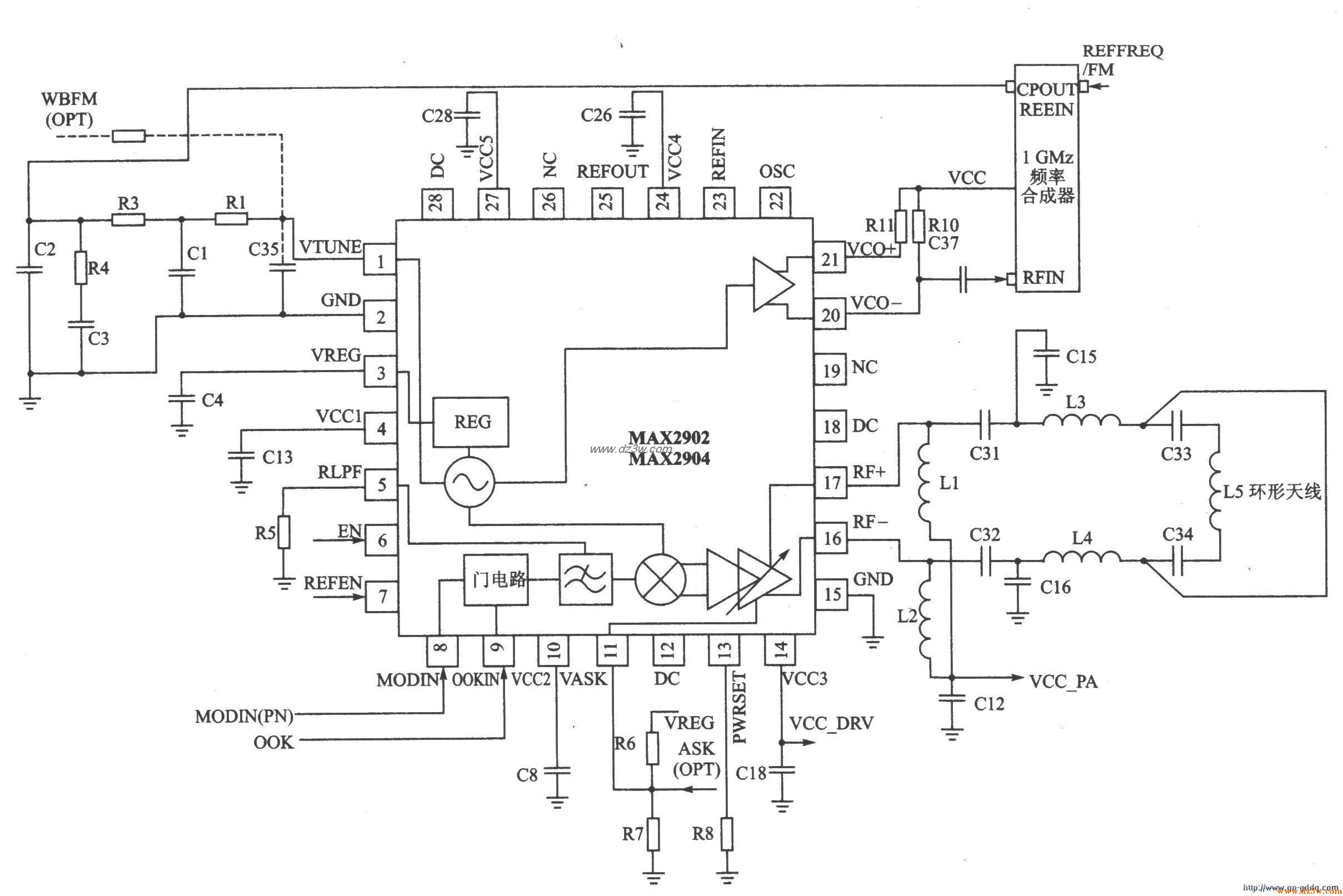
MAX2902 应用电路
MAX2900/2901/2902应用电
觉得这篇文章有帮助吗?