RXM-433/418/315-LC-S系列接收器模块

📅 发布时间:2013-09-29 04:45 👁️ 浏览:1 🏷️ 标签: LC-S RXM 433 418

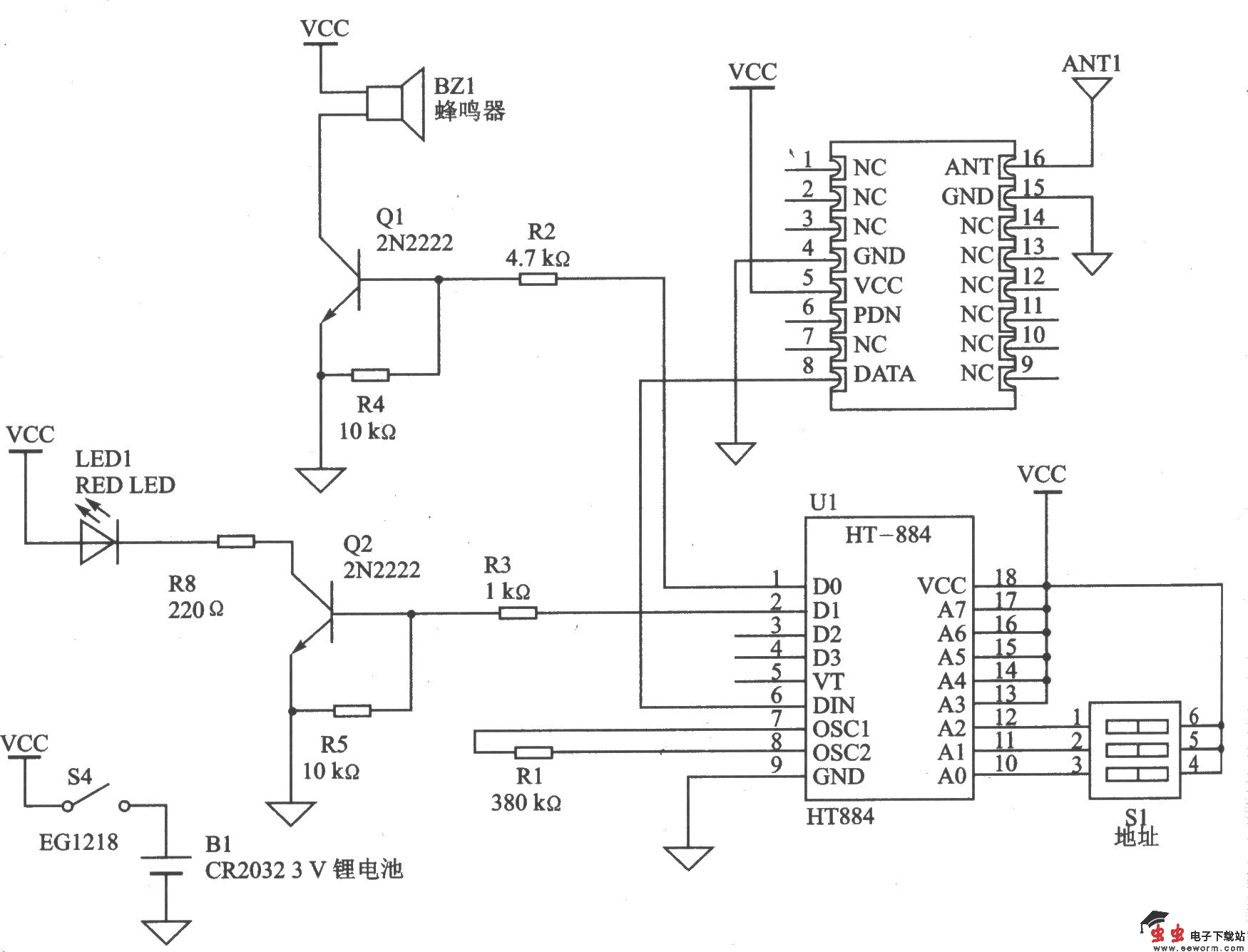
RXM-433/418/315- LC-S系列接收器模块采用高性能声表面波(SAW)体系结构,可在尺寸、效率和成本等方面获得优越特性。该系列模块与匹配的TXM-433/418/315-LC系列发射器配套使用,可实现高可靠的无线链接。RXM-433/418/315-LC-S系列接收器模块除了天线以外,不需要其他的外部射频元件,使设计变得简单易行。RXM-433/418/315-LC-S系列接收器模块适用于远距离遥控、无钥匙进入系统、车库门的开启、照明控制系统、火灾/安全报警、医疗监测/寻呼系统、工业自动化控制、周期数据传输和射频识别等系统。 主要技术特点如下: ·稳定的SAW体系结构,产品不需要调谐,直接串行接口,紧凑的SMD封装; ·接收串行数据速率为5 Kb/s; ·灵敏度为-l00 dBm; ·可靠接收距离超过90 m(300 ft); ·工作电压为2.7~5.2 V; ·工作电流为7 mA,待机电流为7009μA。

 

RXM-433/418/315-LC-S系列模块的基本遥控电路

觉得这篇文章有帮助吗?