RXM-433/418/315-LC-P AM接收器模块

📅 发布时间:2013-09-29 03:50 👁️ 浏览:0 🏷️ 标签: LC-P RXM 433 418

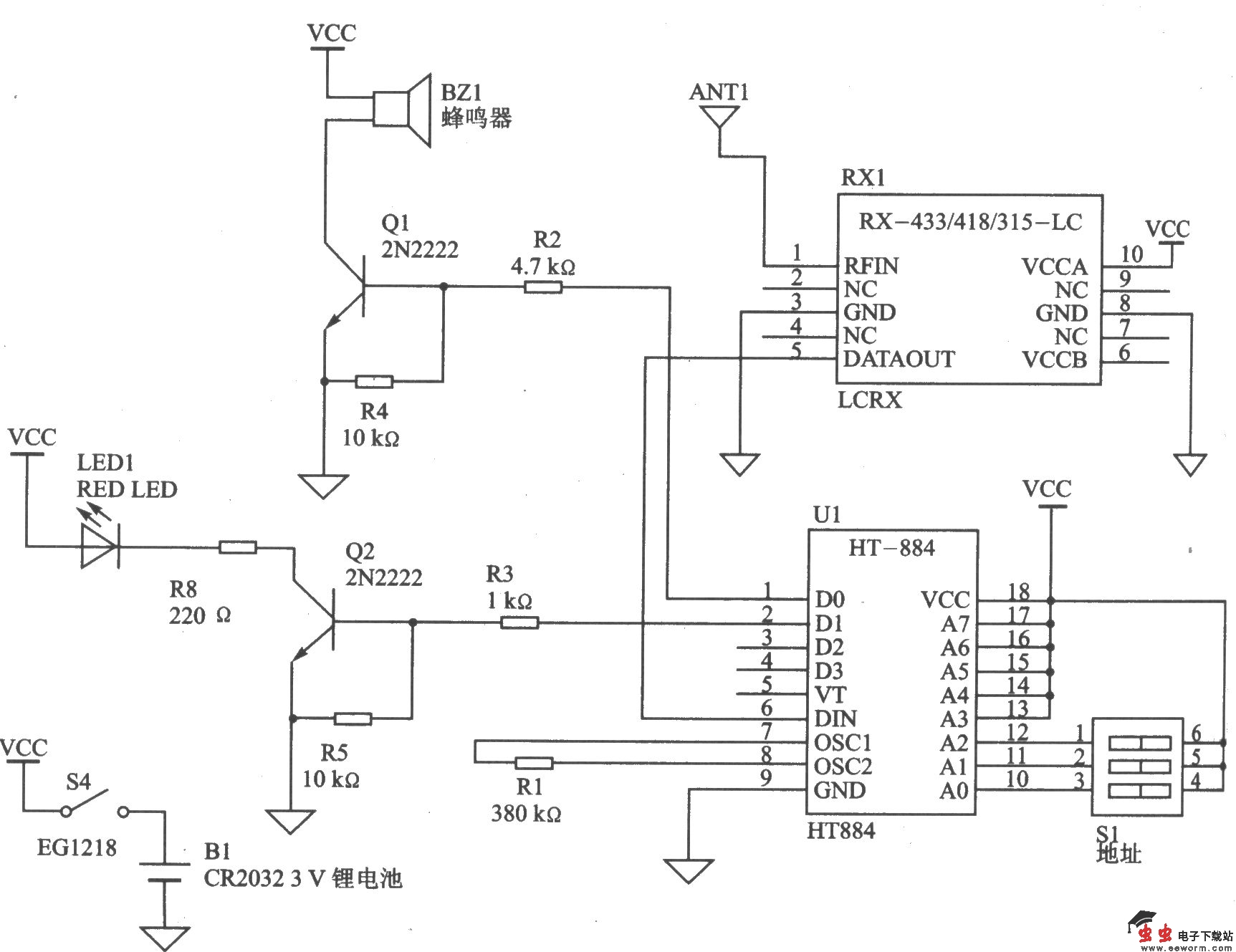
RXM-433/418/315-LC-P系列模块是低成本、高性能基于声表面波(SAW)的调幅接收器模块。与其配套使用的发射器模块有TXM-315-LC(315 MHz)、TXM-418-LC(418 MHz)和TXM-433-LC(433 MHz)。该系列模块适用于远距离遥控、无钥匙进入系统、车库门的开启、照明控制系统、火灾/安全报警、医疗监测/寻呼系统、工业自动化控制、遥测状况/位置传感和周期数据传输等系统。 主要技术特点如下: ·接收串行数据速率为5 Kb/s; ·灵敏度为-l00 dBm; ·可靠接收距离超过90 m(300 ft); ·工作电压为2.7~4.2 V; ·工作电流为8 mA,待机电流为300 μA; ·稳定的SAW体系结构,紧凑的SMD封装; ·除了天线以外,不需要其他的外部射频元件。

 

RXM-433/418/315-LC-P的基本遥控电路

觉得这篇文章有帮助吗?