DTMF无线寻呼系统

📅 发布时间:2013-09-27 09:50 👁️ 浏览:0 🏷️ 标签: DTMF 无线寻呼系统

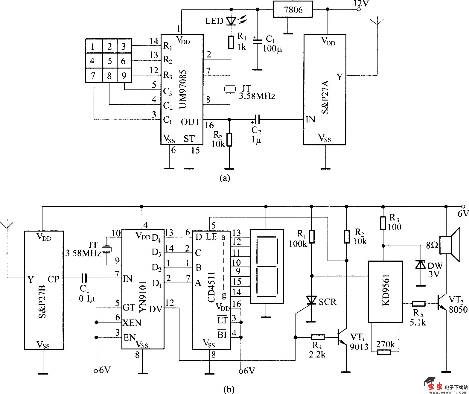
利用DTMF编码器输出的双音多频编码信号对发射载频进行调制,可以组成一个DTMF编码的无线电寻呼系统。本电路采用DTMF编码电路UM97085和译码电路YN9101组成一个小型的无线寻呼系统,用于小型企业内部寻呼,既方便又经济.如图所示,其中(a)所示为DTMF编码无线电发射电路,图(b)所示为无线电接收解调、DTMF译码及音响信号发声电路。

DTMF无线寻呼系统

觉得这篇文章有帮助吗?