⭐ 欢迎来到虫虫下载站!
|
📦 资源下载
📁 资源专辑
ℹ️ 关于我们
⭐ 虫虫下载站
🔐
登录
📝
注册
虫虫下载站
专业电子工程师资源平台
📤 上传资源
🏠 首页
📦 资源下载
📁 资源专辑
🔧 热门软件
⭐ 精品资源
🎓 基础知识
📐 电路图
📚 电子书
🔢 在线计算器
🔍 代码搜索
🏠 首页
›
电路图
›
遥控控制
›
遥控间歇唤醒器
遥控间歇唤醒器
📅 发布时间:
2013-08-19 07:00
👁️ 浏览:
0
🏷️ 标签:
遥控
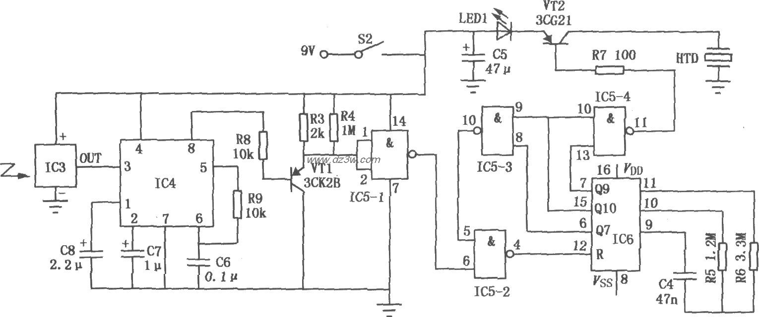
本电路能隔着房间,按一下遥控发射器,让放置在小孩卧室里的接收器循环不断地发出间歇声光唤醒信号,直到孩子起床。发射器电路如上图所示。按下开关Sl,电源接通,ICl频率译码器LM567与定时元件Rl、C3组成的压控振荡器工作。其信号经限流电阻R2输入到IC2无线电发射专用模块HS101,进行调制放大后,形成高频调制信号由内藏发射天线向周围空间发射。接收器电路:
觉得这篇文章有帮助吗?
👍 来顶一下 (
48
)
🔐 用户登录
×
加载中...
加载登录表单中...
🎁
免费注册送10积分
×
加载中...
加载注册表单中...
🔑 找回密码
×
加载中...
加载表单中...
🔐
需要登录
×
🔒
登录后即可使用!
🎁
新用户注册立即送10积分
积分可用于下载资源,免费获取优质技术资料
🚪
退出登录
×
👋
确认要退出登录吗?
退出后需要重新登录才能下载资源