
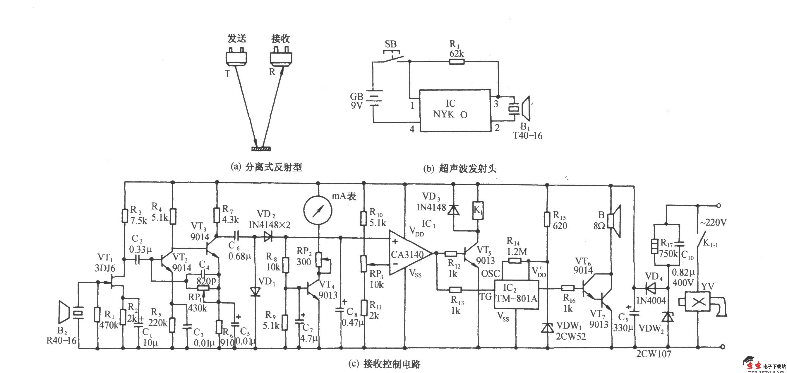
如图所示电路,它包括超声波发送器和超声波接收、控制电路两部分。利用超声波在空气中有较大的传播损耗这一特性,以及在气体、液体等不同介质中的传播特性,采用图(a)所示的分离式发射型超声波技术,用来测距离、液位或料位等。该电路就是利用这一原理进行大型容罐液位指示和控制的,根据发送的超声波传至液面及从液面发射回来的信号强弱,与传播距离有关,液面低,信号衰减大;液面高,信号强,将超声波发射头和接收装置置于大型容罐的顶端,就可以进行液位指示和控制。

如图所示电路,它包括超声波发送器和超声波接收、控制电路两部分。利用超声波在空气中有较大的传播损耗这一特性,以及在气体、液体等不同介质中的传播特性,采用图(a)所示的分离式发射型超声波技术,用来测距离、液位或料位等。该电路就是利用这一原理进行大型容罐液位指示和控制的,根据发送的超声波传至液面及从液面发射回来的信号强弱,与传播距离有关,液面低,信号衰减大;液面高,信号强,将超声波发射头和接收装置置于大型容罐的顶端,就可以进行液位指示和控制。