
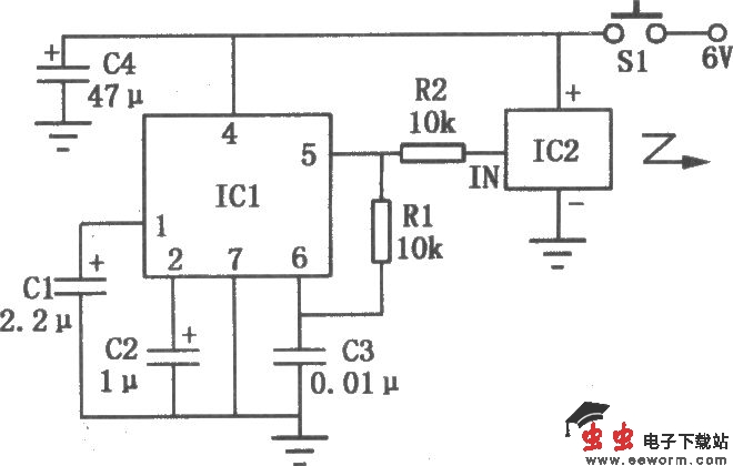
本电路能隔着房间,按一下遥控发射器,让放置在小孩卧室里的接收器循环不断地发出间歇声光唤醒信号,直到孩子起床。
发射器电路如上图所示。按下开关Sl,电源接通,ICl频率译码器LM567与定时元件Rl、C3组成的压控振荡器工作。其信号经限流电阻R2输入到IC2无线电发射专用模块HS101,进行调制放大后,形成高频调制信号由内藏发射天线向周围空间发射。
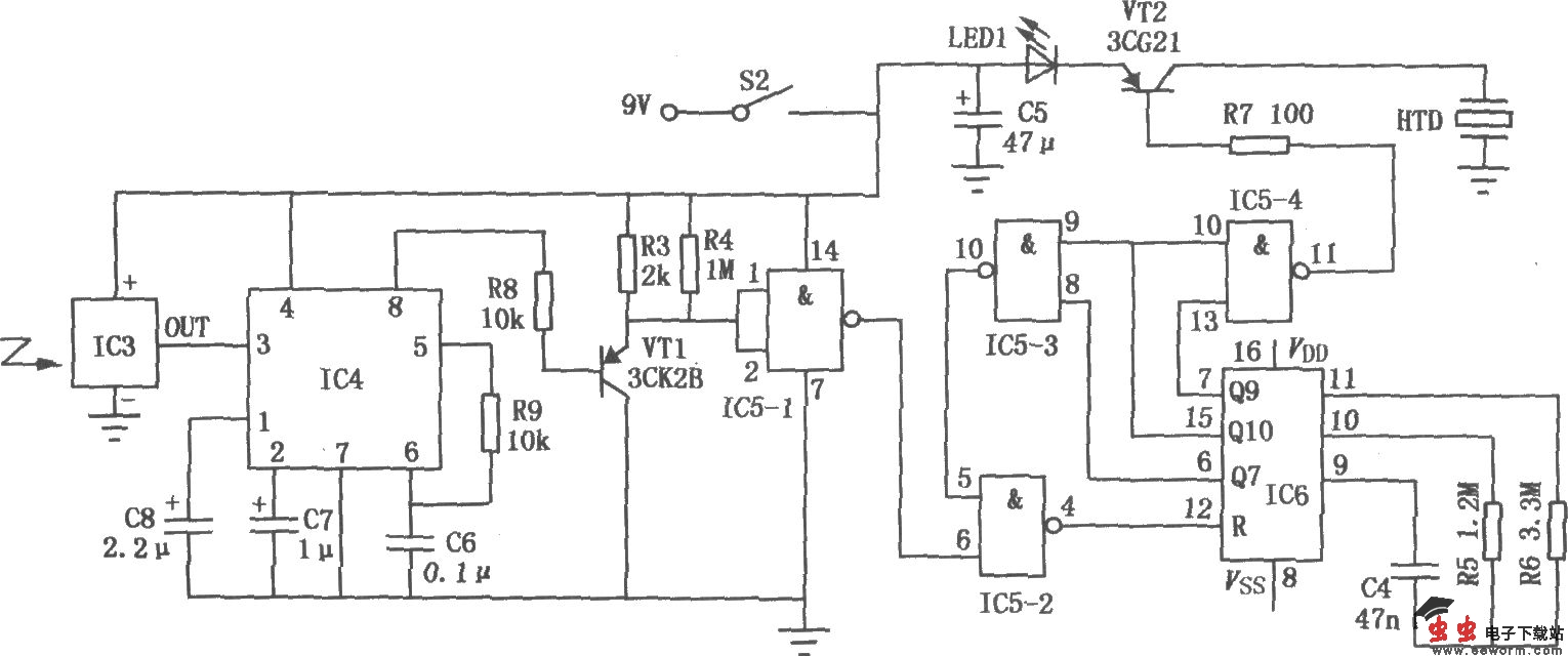
接收器电路:

本电路能隔着房间,按一下遥控发射器,让放置在小孩卧室里的接收器循环不断地发出间歇声光唤醒信号,直到孩子起床。
发射器电路如上图所示。按下开关Sl,电源接通,ICl频率译码器LM567与定时元件Rl、C3组成的压控振荡器工作。其信号经限流电阻R2输入到IC2无线电发射专用模块HS101,进行调制放大后,形成高频调制信号由内藏发射天线向周围空间发射。
接收器电路: