
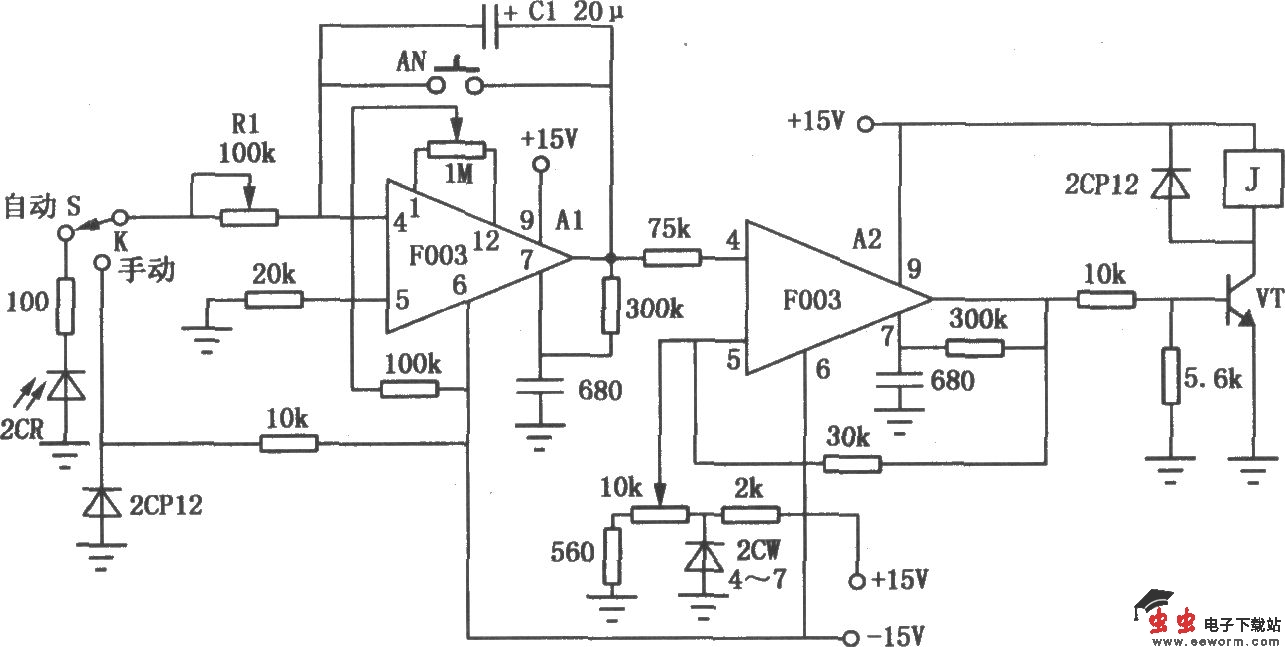
如图所示是用通用II型F003运放组成的照相放大用自动定时器电路。运放A1组成积分器,运放A2组成比较器。硅光电池2CR产生的电压即为积分器的输入信号V1,此信号由④脚输入,Al的输出电压送到比较器与基准电压比较。当输出电压等于比较器的上限门电压Ems时,A2比较器输出高电平,三极管VT导通,继电器动作,灯灭,曝光结束,从而达到曝光时间自动控制的目的。Ems由10kΩ电位器设定,曝光时间为T=R1C1Ems/V1。开关S为自动、手动转换开关。按钮AN为积分器复位开关。

如图所示是用通用II型F003运放组成的照相放大用自动定时器电路。运放A1组成积分器,运放A2组成比较器。硅光电池2CR产生的电压即为积分器的输入信号V1,此信号由④脚输入,Al的输出电压送到比较器与基准电压比较。当输出电压等于比较器的上限门电压Ems时,A2比较器输出高电平,三极管VT导通,继电器动作,灯灭,曝光结束,从而达到曝光时间自动控制的目的。Ems由10kΩ电位器设定,曝光时间为T=R1C1Ems/V1。开关S为自动、手动转换开关。按钮AN为积分器复位开关。