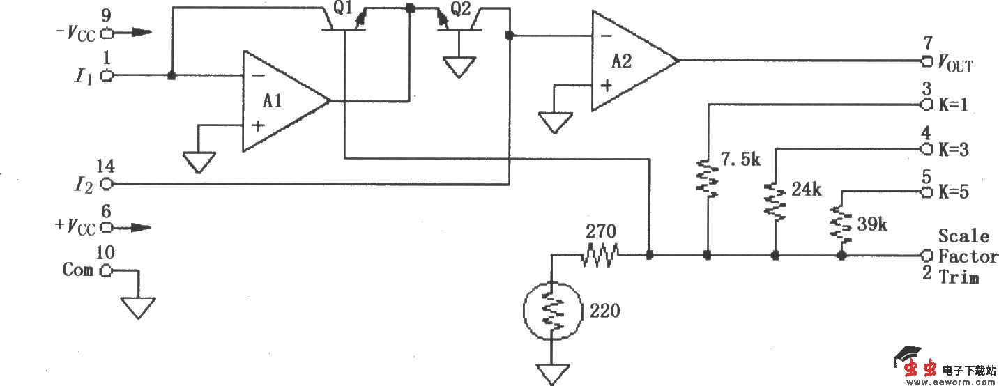
LOG100采用先进的集成电路技术实现其高精确度,它使用方便、成本低和尺寸小,使对数型运算合乎逻辑。在规格说明书里所保证的放大器最大误差超过了6十进制输入范围内(1nA~1mA)和所有可能的I1与I2组合的总误差。因为保证了总误差,所以不需要进行有关误差的计算。该电路用一个特殊的设计来兼容薄膜单片集成电路,其中包括放大器、对数晶体管和低漂移薄膜电阻。为最大限度保证精度,薄膜电阻采用激光校正。LOG100采用FET晶体管作为输入级,大大减小了输入偏流(1pA典型值),因此允许信号电流低至1nA,同时保证维持最大总误差0.37%FSO。LOG100内部包含了比例电阻,简单地在选择引脚端即可获得1V、3V或5V十进制比例因数,所以无需另外的电阻就可以实现对数比率的应用,使用者不用微调就可以保证其精确度,但如需要改变其性能,则可以对比例因数、失调电压和偏流进行微调。LOG100可用于对数、对数比率和反对数计算、吸收率测量、数据压缩、光学密度测量、数据线性化、电流和电压输入等,其引脚排列如图所示。

内部框图: