
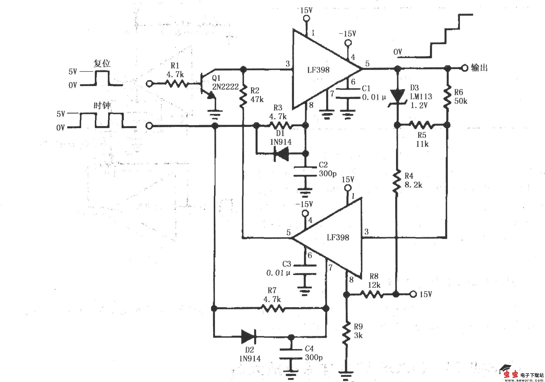
如图所示为由两个LF398构成的阶梯波发生电路。 初始状态:两个LF398中,上面一个 LF398由时钟控制工作在采样保持状态;下面一个LF398由15V电压经R8、R9分压,使8脚始终加上3V电压,工作在采样状态。同时,15V电压经R4限流、在稳压管D3上产生1.2V电压,1.2V电压又经R5、R6分压,使下面一个LF398的输入端(3脚)加上约1V电压,其输出又是上面一个LF398的输入(3脚),由此构成反馈。 工作状态:当时钟脉冲到来时,上面一个LF398反复T作在采样保持状态之间,每一次都是在上一次输出电压值基础上叠加1V电压,因此形成阶梯波形。当复位脉冲到来时,Q1饱和导通,将上面一个LF398的输人端(3脚)钳位到地电位(0V),LF398输出为零,即复位。