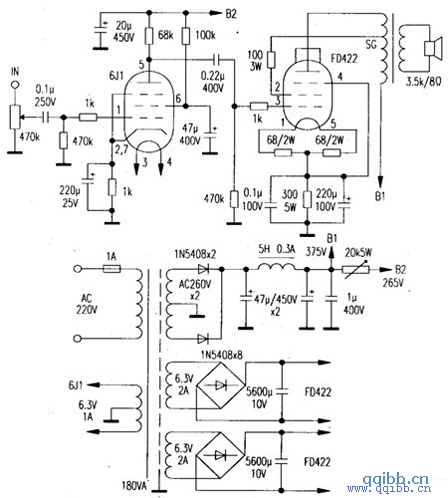
笔者选择FD422管(FU7 管的直热型)制作了一部甲类单端功放,配以灵敏度为91dB的音箱,音色不凡。
单声道电路如图,另一声道相同。前级用6J1管,功放管用曙光FD422,同类管有南京FD422、FU25,进口管有2E22、2P22等。FD422参数为灯丝6. 3 ?0. 9A,最大阳极电压 750V(屏流 55mA),屏耗40W,根据屏耗估算最大甲类输出功率为40W ×1/3,约为13.3W。输出变压器选用长沙美乐电子厂产品,型号为3. 5k/30A,频响为 20Hz~54kHz。电源变压器容量大于180VA,加屏蔽罩。电解用国产老式铝壳天和牌,耦合电容用油浸电容。焊机完毕经调整煲机,反复几次即告成功。
