笔者选择 FD422 管(FU7 管的直热型)制作了一部甲类单端功放 ,配以灵敏度为91dB 的音箱 ,音色不凡。
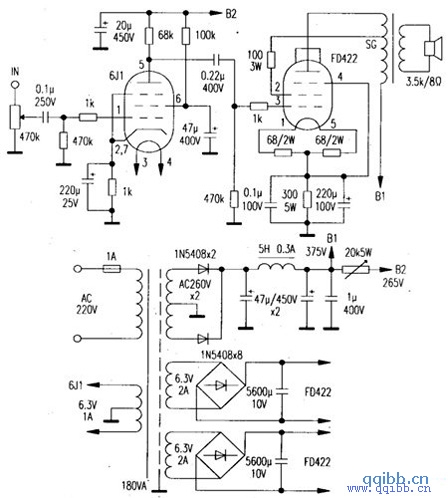
单声道电路,另一声道相同。前级用 6J1 管 ,功放管用曙光 FD422 ,同类管有南京 FD422、FU25 ,进口管有 2E22、2P22 等。FD422 参数为灯丝 6. 3 ?0. 9A ,最大阳极电压 750V(屏流 55mA) ,屏耗 40W ,根据屏耗估算最大甲类输出功率为 40W ×1/3 ,约为 13.3W。输出变压器选用长沙美乐电子厂产品 ,型号为 3. 5k/30A ,频响为 20Hz~54kHz。电源变压器容量大于 180VA ,加屏蔽罩。电解用国产老式铝壳天和牌 ,耦合电容用油浸电容。焊机完毕经调整煲机 ,反复几次即告成功。
