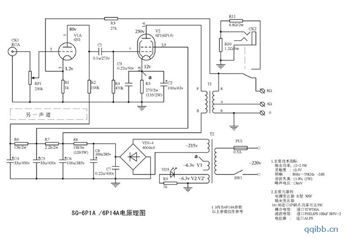
全部采用旧电子管收音机的6P1牛和电子管,底盘是铝的。电阻和电容是新的。耦合是WIMA,曾经用千层糕电容,不过那种电容实在太脆弱了,电烙铁在其表面一烫就短路报废了。 另外曾采用所谓西电麻线做连线,发觉这种线的外布皮很容易烂,安全性不好,已较硬,不容易弯曲,也放弃了.可能我没有买到好的西电线. 电子管用6N1(电压放大)和6P1,整流用6Z4,供应两声道。我喜欢全胆。 电路就是最常用不过的6P1电路,我把6P1用超三极管接法,取其接线简单。 变压器是原来电子管收音机上的,不过一般的电子管收音机是用一个变压器和一个输出牛,现在改为两个输出牛,变成立体声放大器,并同时增加一个6P1。 这种组合是否能重现电子管收音机的声音呢? 听感:低频相对于用现在的牛做的胆机来说欠缺点,不过这种6P1的牛功率本来也只有2W。 中频和高频也不错,人声不错 听不出电子管收音机的声音,因为喇叭不同嘛 总的来说,由于没有隆隆的低频,声音较清爽,高音相对下较突出。 胆机声音的特点就是只用一个音箱来播放音乐也很好听,晶体管的就没有这种单声道表现力。 注意:没有测试好,不要随便上机!
