笔者是位胆机爱好者,参考了多种胆机功放电路,历时两年多利用国产电子管和手中现有器件制作了这款纯胆功放,电路虽然简单,放音效果却很是不错。
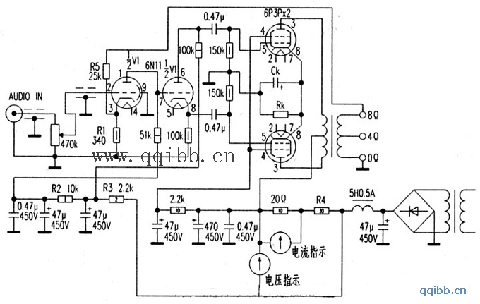
该电路每声道用一只6N11作电压放大和倒相,6N11被人们誉为“国产精品”,它是一种低噪声、中μ标准小九脚玻壳双三极管。其中的一只三极管作电压放大,6N11阳极负载的大小对自身增益和通频带都有影响,负载阻值大时,其电压增益上升,但通频带变窄,反之亦反,本电路采用了“舍前取后”的设计,即电压放大级屏极负载取值较小(只有5lkΩ,),使该级的通频带在10Hz~100kHz之间几乎成一条直线。另一只三极管作分负载倒相,这种倒相电路的优点是失真小、频响好、工作稳定度高。电压放大和倒相级之间采用了直流耦合,大大减少了低频分量的损失。

为了减少6N11灯丝电子的散射,灯丝电压取为直流5.5~6V,且一端接地。如果6N11静态屏流取值较大,热噪声可能随之增大,因此,在保证输入信号动态范围在直线内,静态屏流以小为宜,故屏极电流取值为3.5mA左右,电压设定在75V左右。
诵过调整RK,使功放级工作在甲类或甲乙类,6P3P功率管作甲乙类放大时(RK=200Ω,)电路测量数据为:屏极电压310V,屏极电流100mA(双管),帘栅极电压290V,栅极偏压-20V,输出功率25W左右,失真小于2%。推挽功率管要严格配对,否则失真会大。RK=100Ω时该电路工作于甲类放大,栅极偏压-15V,帘栅极电压245V,输出功率20W左右。
通过调整R1、R2的值,可以调整6N11电压放大三极管的静态工作点,在制作初期根据其他电路曾把R1的值选为lkΩ,R2的值选用过200kΩ、150kΩ、100kΩ,经过反复试听和试验,最后把Rl、R2的值分别定为340Ω和l0kΩ。
音频输出变压器是参考1994年(电子报)合订本第218页的(自制胆机高保真推挽输出变压器)文章自己制作的,初级阻抗5.5kΩ左右,电流不小于200mA,次级阻抗4Ω和8Ω,设计功率35W。为了减少音频输出变压器分布电容对高频信号的衰减,初次级线圈采用了分层缠绕法,即每缠绕两层初级就缠绕一层次级,次级线圈采用的是多股细漆包线并绕。
工作于甲类时在路测量电压:6N11的①脚75V,③脚1.3V,⑧脚81V,⑥脚200V。电压放大级电源供电256V,倒相级电源供电300V。