由ISO120与PWS740构成的多通道同步隔离系统

📅 发布时间:2013-10-06 00:05 👁️ 浏览:1 🏷️ 标签: ISO 120 740 PWS

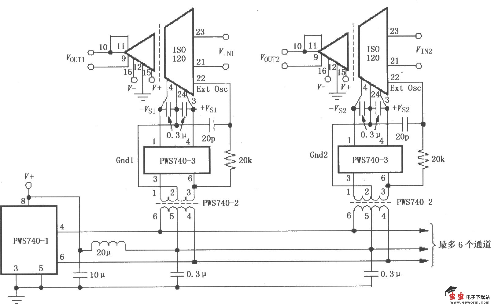
由ISO120与PWS740构成的多通道同步隔离系统

如图所示为由ISO120与PWS740构成的多通道同步隔离系统。该电路中采用PWS740-2振荡器产生标准的TTL电平振荡信号,提供给每个通道放大器同步信号(22脚),在ISO120内部分频后产生载波信号。每个通道对应一个ISO120,各个通道信号经ISO120隔离放大后输出。

觉得这篇文章有帮助吗?