
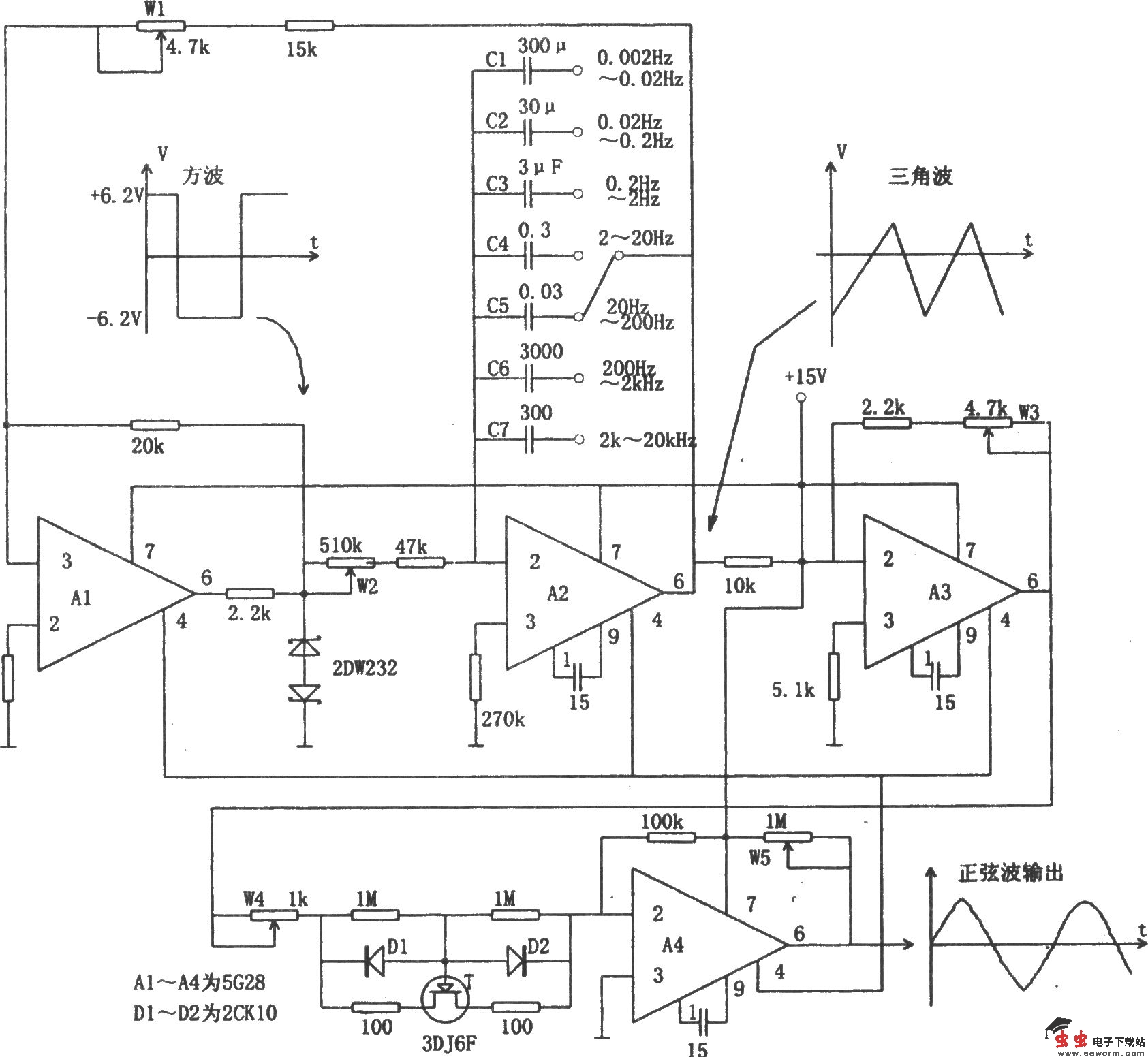
如图所示为性能较好的多种波形发生电路。该电路用四个高输入阻抗运算放大器,可以产生低频和超低频方波、三角波和正弦波。图中A1的作用是电压整形,A2组成积分器,积分电容由开关进行选择。A1和A2进行环状连接,构成典型的三角波、方波振荡器。A1的输出用稳压管稳定方波的幅度,同时也提高了整个振荡电路的稳定性。调节W1可以改变A2输出的三角波的峰峰值,而频率由切换积分电容进行粗调,由电位器W2进行细调。A3组成反相器,一方面将三角波缓冲输出,另一方面由W3调节幅度,以便与A4正弦波转化电路进行匹配。场效应管T处于反相放大器A4的输入回路中,利用它的非线性特性,根据输入信号大小自动调整放大倍数,从而把三角波转换成正弦波。仔细调节W3和W4可使正弦波失真很小,甚至小于0.5%。W5用来改变正弦波输出幅度。图中运算放大器采用满足要求的高输入阻抗元件即可。