
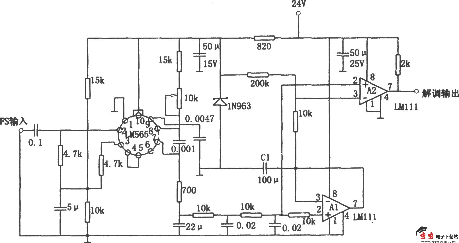
如图所示为灵敏的频率解调电路。该电路采用锁相集成电路LM565构成,能在很宽的频率范围内跟踪频率偏移。但是,对于频偏较小的信号,由于解调输出信号小,压控振荡器的漂移将会造成比较器工作点的漂移而产生误差。本电路为克服上述缺点,在电路上加有直流再生部分,因而对于频偏小的信号也能稳定工作。图中,LM565和比较器LM111构成的解调电路和一般的频率解调电路基本上是相同的。所不同的是,该电路中A2③脚输入信号不是从LM565⑥脚取出,而是从峰值保持电路A1取出。在调频输入信号的间隔内,A1的输出为低电平,于是保持电容C1通过A1的低输出阻抗放电,并保持信号峰值。采用这种直流再生的办法,尽管压控振荡器存在漂移,但峰值保持电路的输出可以跟踪,因此,比较器可以正常工作。