TC621温度传感通风降温控制伴乐曲发声电路

📅 发布时间:2013-10-03 09:15 👁️ 浏览:0 🏷️ 标签: 621 TC 温度传感 控制

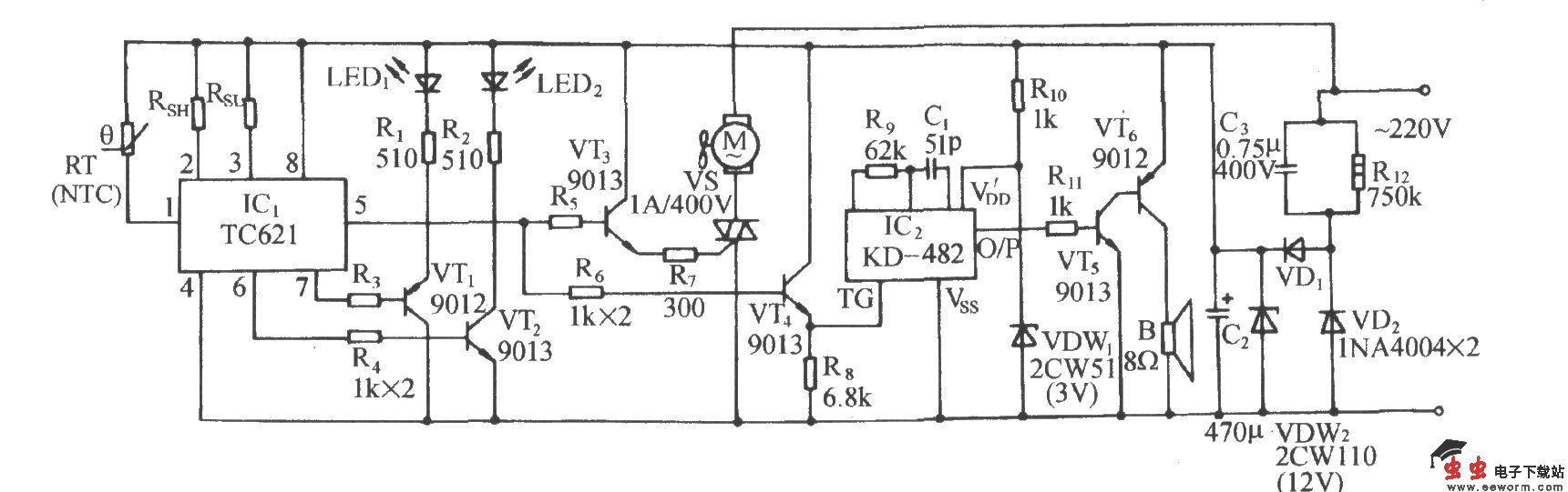
TC621温度传感通风降温控制伴乐曲发声电路

如图所示电路,TC621与TC620系列集成电路一样,均为8脚温控器件,有DIP和SOIC两种封装形式。在用户设定上限温度和下限温度情况下,在高于上限温度或低于下限温度时,有相应的用于报警或温限指示的逻辑电平输出。对该控制电路,只有当环境温度超过某一设定值时,风扇电机才能得电运转;当温度降至设定值时,电机便自动断电、停机。

觉得这篇文章有帮助吗?