采用TC620温度传感器的计算机机房温控电路

📅 发布时间:2013-10-02 01:30 👁️ 浏览:0 🏷️ 标签: 620 TC 温度传感器 机房

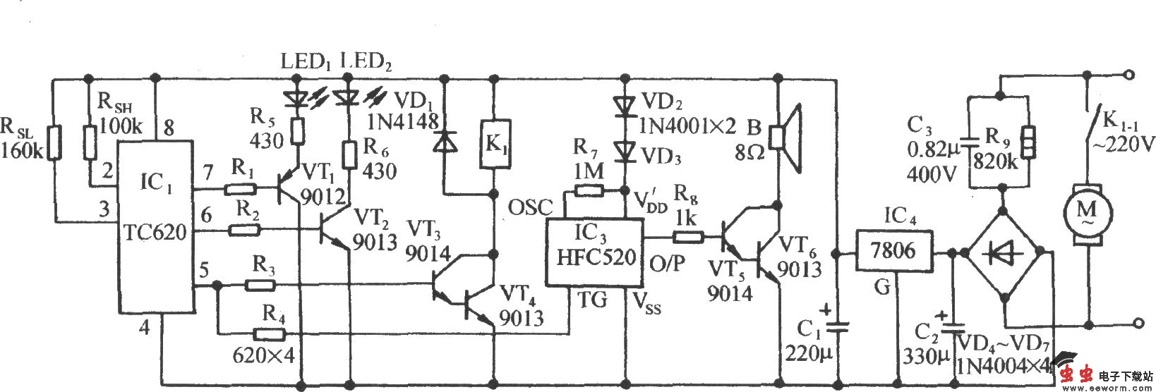
采用TC620温度传感器的计算机机房温控电路

如图所示电路,它由温度传感、控制器件、上下限温度显示器、继电器控制电机电路、海浪模拟发声电路和交流降压整流电路等组成。

觉得这篇文章有帮助吗?