
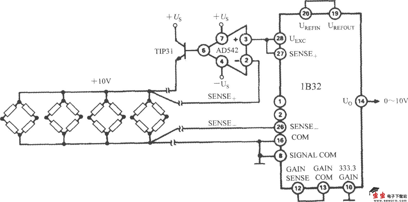
1B32配多路压力传感器时的应用电路如图所示。激励电源经过AD542、TIP32之后再驱动多个桥式传感器。AD542是以Bi-FET作为输入级的运算放大器,在这里起缓冲器作用。TIP31为外延型NPN功率管,其最高反向耐压为45V,最大集电极电流为3A,最大功耗为40W。该电路可在-25~ 80℃温度范围内提供 10V、300mA的激励源。将1B32的333.3 GAIN端接地时,增益就被设定为333.3倍。

1B32配多路压力传感器时的应用电路如图所示。激励电源经过AD542、TIP32之后再驱动多个桥式传感器。AD542是以Bi-FET作为输入级的运算放大器,在这里起缓冲器作用。TIP31为外延型NPN功率管,其最高反向耐压为45V,最大集电极电流为3A,最大功耗为40W。该电路可在-25~ 80℃温度范围内提供 10V、300mA的激励源。将1B32的333.3 GAIN端接地时,增益就被设定为333.3倍。