数字显示式时钟信号源(CD4543、CD4060、CD4518)

📅 发布时间:2013-10-08 03:00 👁️ 浏览:0 🏷️ 标签: CD 4543 4060 4518

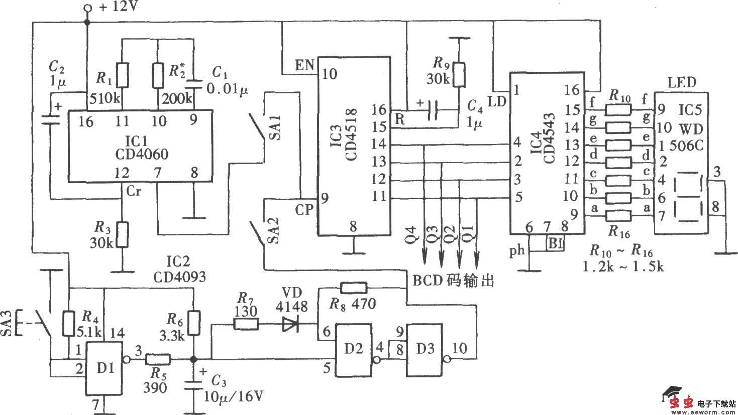
如图所示的数显式时钟信号源电路是取自一种“多点检测控制箱”的实际电路。它主要由自动时钟脉冲信号发生器和手动脉冲信号发生器、脉冲计数与数字显示器组成。

觉得这篇文章有帮助吗?