由ISO102与OPA27构成的测量500VDV直流电机电流的电路

📅 发布时间:2013-10-05 21:30 👁️ 浏览:0 🏷️ 标签: ISO 102 500 OPA

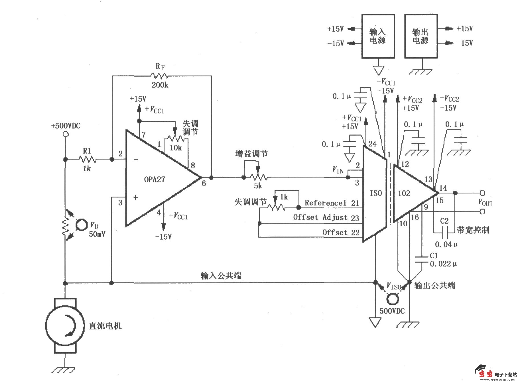
由ISO102与OPA27构成的测量500VDV直流电机电流的电路

如图所示为由ISO102与OPA27构成的测量500VDV直流电机电流的电路。电路在 500V直流电压源与直流电机之间串联一个取样电阻,检测取样电阻上的电压降以检测电机电流变化,这个取样电压输入到运放OPA27放大,再由IS0102隔离放大后输出。该电路的特点是采用了隔离放大器,使噪声大的电机电路与低电压电路隔离,避免了大噪声强电电路对弱电电路干扰。失调电压调节、增益调节见图中电位器。

觉得这篇文章有帮助吗?