
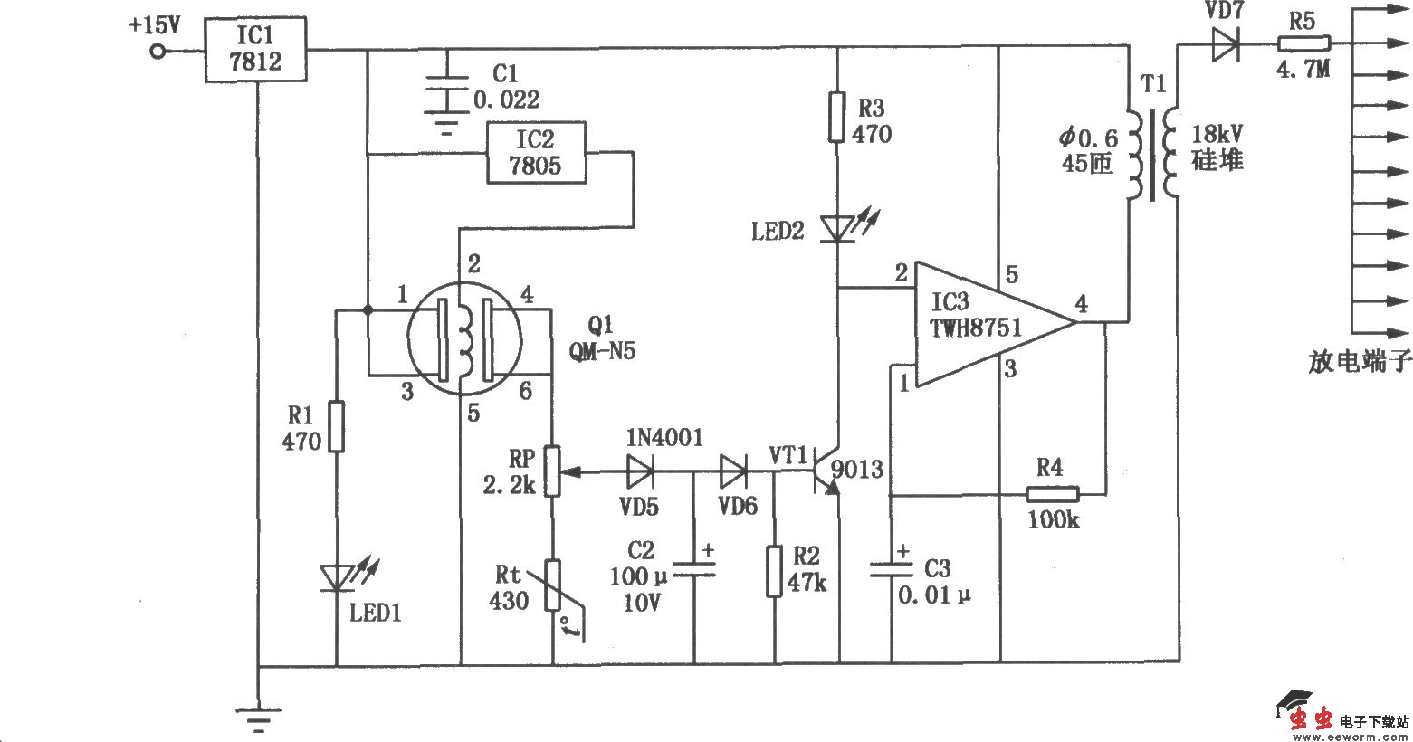
室内空气清新器的电路如图所示。它分为两部分:由Ql气敏元件QM-N5、三极管VTl等元件构成的空气检测控制电路和以IC3集成运放TWH8751、升压变压器Tl等元件构成的负氧离子发生电路。当室内的有害气体达到一定浓度时,气敏元件Ql④、⑥脚的电位升高,三极管VTl饱和导通,使IC3、R4、C3组成的振荡器起振,在升压变压器Tl的次级便可得到约5kV的高压。用针尖状材料做成的放电端采用开放式,这样可提高负氧离子的浓度,减小臭氧浓度。室内空气正常时,气敏元件Ql的④、⑥脚电位很低,三极管VTl截止,集成运放IC3的②脚为高电位,振荡器不工作,没有负氧离子产生。电路中Rt为负温度系数热敏电阻,用来补偿气敏元件Ql由于温度变化引起的误差。电位器RP用来调节气敏元件Ql检测有害气体的灵敏度。