
5V/2A隔离式开关电源电路图
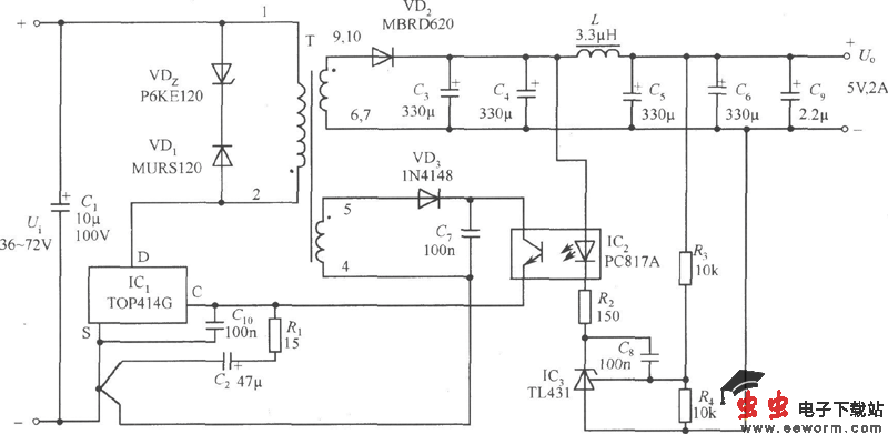
开关电路如下图所示:C1为输人滤波电容,VDz和VD1组成一次侧钳位保护电路。R1为控制端电阻,C2是旁路电容。TOP414GC-S端之间并联的C10是防止在控制端出现高频干扰时而引起触发断电电路误动作。VD2为输出整流二极管、C3、C4、L、C5和C6构成的输出滤波器,C9为输出端消噪电容。外部误差放大器由并联稳压器TL431组成。当输出电压发生波动时,经R3、R4分压后得到取样电压,就与TL431的基准电压进行比较,产生一个外部控制信号,再通过光耦合器PC817A来改变TOP414G控制端电流,进而调节占空比使Uo趋于稳定。控制环路的增益是由R2来设定的。反馈绕组电压经VD3、C7整流滤波后,给PC817A中的红外接收管供电。
觉得这篇文章有帮助吗?