本例介绍的禽蛋自动孵化器,具有自动恒温 (温度调节范围为35-40℃,士0.5℃)控制和自动定时翻蛋 (每隔1.5h自动翻蛋一次)功能,能提高禽蛋的孵化率,可用于小型孵化场或一般家庭。
电路工作原理
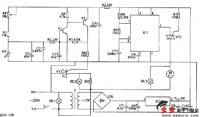
该禽蛋自动孵化器电路由电源电路、温度检测控制电路和定时翻蛋电路组成,如图2所示。
电源电路由电源开关S、电源指示灯HLl、电源变压器T、整流桥堆UR、滤波电容器C7-ClO和三端稳压集成电路IC2组成。
温度检测控制电路由电阻器Rl-R6、电容器Cl-C4、晶体管Vl、V2、热敏电阻器RT、晶闸管VTl、加热指示灯HL2和加热器EH组成。
定时翻蛋电路由时基集成电路ICl、电阻器R7-R9、电容器C5、C6、晶闸管VT2、电动机M和翻蛋指示灯HL3组成。

接通S后,HLl点亮,交流220V电压经T降压、UR整流、C7和C8滤波及IC2稳压后,产生9V(Vcc)直流电压。该电压除供给ICl外,还经R2限流、C4滤波后作为Vl和V2的工作电源。
刚接通电源时,孵化箱内温度低于设定温度值,热敏电阻器RT的阻值较大,便C3两端电压高于0.7V,Vl和V2饱和导通,使VTl受触发而导通,电热器EH通电开始加温,同时HL2点亮。随着箱内温度的逐渐上升,RT的阻值也缓慢下降,当箱内温度达到设定温度时,Vl和V2截止,使VTl关断,EH停止加热。随后箱内温度又开始逐渐下降,当温度稍低于设定温度时,Vl、V2又导通,VTl将EH的工作电源接通,又重新开始加热。如此周而复始,使箱内温度保持为设定的恒定温度。
ICl通电工作后,由于C5两端电压在通电瞬间不能突变,ICl的2脚、6脚电压低于Vcc/3,3脚输出高电平,Vn处于关断状态,电动机M不转动,HL3不亮。与此同时,+9V电压经R8、R9对C5充电,使ICl的2脚、6脚电压不断上升,当C5两端电压充至2Vcc/3以上时,ICl内电路翻转,C5通过R9和7脚内电路放电,3脚由高电平变为低电平,使VT2导通,M通电运转,通过孵化箱内的减速机构和方向变换机构驱动各层蛋框,使其一端同步缓慢上升,另一端则同步缓慢下降 (中间为活动轴),蛋框内禽蛋轻轻翻转。当蛋框的一端升至一定角度时,C5两端电压已降至Vcc/3时,IC1的3脚又由低电平变为高电平,VT2截止,M停转,完成一次翻蛋。随后C5又开始充电,当其两端电压充至2Vcc/3时,VT2又导通,M通电运转,开始第二次翻蛋。此过程循环不止,从而达到定时翻蛋的目的。
调整RP的阻值,可以设定所需的孵化温度。
改变R8的阻值大小,可以调节定时翻蛋的时间。
改变R9阻值的大小,可以改变电动机M的工作时间。种蛋人孵后,孵化箱内应放大一盆温水,以调节箱内温度。每天需往盆里补充少量温水。
元器件选择
Rl、R3-Rg均选用1/4W碳膜电阻器或金属膜电阻器;R2选用1/2W金属膜电阻器。
RP选用多圈电位器。
RT选用负温度系数热敏电阻器,其常温阻值为2-4kΩ。
Cl、C3-C5和ClO均选用耐压值为16V的电解电容器;C2、C6、C7和C9均选用独石电容器;C8选用耐压值为25V的铝电解电容器。
Vl选用59013或C8050、3DG9013型硅NPN晶体管;V2选用59012或C8550、3CG9012型PNP晶体管。
VTl选用6A、400V的双向晶闸管;VT2选用3A、400V的双向晶闸管。
UR选用1-2A:5OV的整流桥堆。
ICl选用NE555或μA555、CC7555型时基集成电路;IC2选用LM7809型三端集成稳压器。
HLl-HL3选用3种颜色的220V指示灯。
EH用两条1OOW的电热毯电热线并联使用。
T选用3-5W、二次电压为l2V或双6V的电源变压器。
M可使用室外电视天线上的减速微型电动机。