⭐ 欢迎来到虫虫下载站!
|
📦 资源下载
📁 资源专辑
ℹ️ 关于我们
⭐ 虫虫下载站
🔐
登录
📝
注册
虫虫下载站
专业电子工程师资源平台
📤 上传资源
🏠 首页
📦 资源下载
📁 资源专辑
🔧 热门软件
⭐ 精品资源
🎓 基础知识
📐 电路图
📚 电子书
🔢 在线计算器
🔍 代码搜索
🏠 首页
›
电路图
›
基础电路
›
西门子手机S2588随机充电器不能充电的检修
西门子手机S2588随机充电器不能充电的检修
📅 发布时间:
2013-09-22 20:55
👁️ 浏览:
3
🏷️ 标签:
西门子
手机
充电器
充电
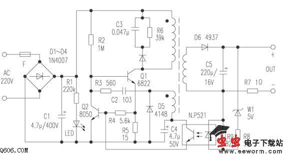
将充电器的输出插头插入手机中并接通市电,充电器电源指示灯亮,手机也能显示充电指示,但几秒钟后消失,且一直不能正常充电。而每次接通市电时充电器均有充电指示,应说明接插件无问题。测充电器输出插头确实无电压,故可排除手机内部故障的可能性。
拆开充电器,根据实物绘出的电原理图如附图所示。接入市电测充电器输出电压5V左右,但是其电压在慢慢地降低。故怀疑某元件性能不良。遂换掉开关管、光电耦合器及Q2,故障依旧。然后通电测试Q1基极电压,其值从0.4V降到0V,怀疑启动电阻R2开路,测其阻值,果然已是无穷大。更换该电阻后,故障排除。
觉得这篇文章有帮助吗?
👍 来顶一下 (
14
)
🔐 用户登录
×
加载中...
加载登录表单中...
🎁
免费注册送10积分
×
加载中...
加载注册表单中...
🔑 找回密码
×
加载中...
加载表单中...
🔐
需要登录
×
🔒
登录后即可使用!
🎁
新用户注册立即送10积分
积分可用于下载资源,免费获取优质技术资料
🚪
退出登录
×
👋
确认要退出登录吗?
退出后需要重新登录才能下载资源