⭐ 欢迎来到虫虫下载站!
|
📦 资源下载
📁 资源专辑
ℹ️ 关于我们
⭐ 虫虫下载站
🔐
登录
📝
注册
虫虫下载站
专业电子工程师资源平台
📤 上传资源
🏠 首页
📦 资源下载
📁 资源专辑
🔧 热门软件
⭐ 精品资源
🎓 基础知识
📐 电路图
📚 电子书
🔢 在线计算器
🔍 代码搜索
🏠 首页
›
电路图
›
基础电路
›
放构成的跟踪稳压电源电路
放构成的跟踪稳压电源电路
📅 发布时间:
2013-09-22 16:20
👁️ 浏览:
2
🏷️ 标签:
跟踪稳压
电源电路
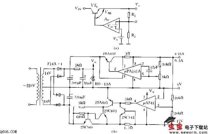
若运放增益Av足够大,因而偏置电压Vos比Vs小得多。(Vos+Vs)Av》Vhk及[R2Av/(R1
+R2)]》1,则有Vn=Vs[(R1+R2)/R2]。这样,输出电压由基准电压Vs以及R1和R2之比来决定。因此,电源漂移由基准电压、分压电阻的变化等决定。运放本身对温飘是不成问题的,由于环增益非常高,电压变动和负载电流变动引起的漂移非常小,只有几mV,减小温飘的方法是要选用受温度影响小的运放。
电阻要选用金属膜或线绕而且温度系数小的电阻,基准电源要选用温度补偿型稳压管。图为正负电源跟踪电路,正电源电压降低,负电源电压也根着降低。
觉得这篇文章有帮助吗?
👍 来顶一下 (
40
)
🔐 用户登录
×
加载中...
加载登录表单中...
🎁
免费注册送10积分
×
加载中...
加载注册表单中...
🔑 找回密码
×
加载中...
加载表单中...
🔐
需要登录
×
🔒
登录后即可使用!
🎁
新用户注册立即送10积分
积分可用于下载资源,免费获取优质技术资料
🚪
退出登录
×
👋
确认要退出登录吗?
退出后需要重新登录才能下载资源