⭐ 欢迎来到虫虫下载站!
|
📦 资源下载
📁 资源专辑
ℹ️ 关于我们
⭐ 虫虫下载站
🔐
登录
📝
注册
虫虫下载站
专业电子工程师资源平台
📤 上传资源
🏠 首页
📦 资源下载
📁 资源专辑
🔧 热门软件
⭐ 精品资源
🎓 基础知识
📐 电路图
📚 电子书
🔢 在线计算器
🔍 代码搜索
🏠 首页
›
电路图
›
基础电路
›
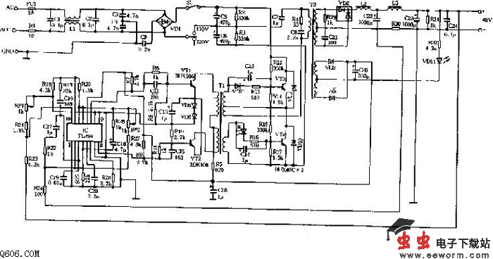
48V 3A开关电源电路图
48V 3A开关电源电路图
📅 发布时间:
2013-09-22 11:30
👁️ 浏览:
1
🏷️ 标签:
48V
开关电源
电路图
本电源的作用是将输入220V(或110V)交流电源经开关稳压方式变换成直流48V输出。电路如图所示:当输入AC220V(或AC110V)并接通开关S1时,输入电源经保险管FU1,抗干扰滤波电路C1、1.1、C2~C4及全桥VD1整流电路,直接加到由开关功率管VT3、VT4、C5、C6及高频变压器T2等组成的半桥式变换器,由T2次级经VD2、L2、C22、L3、C23整流滤波输出。
觉得这篇文章有帮助吗?
👍 来顶一下 (
63
)
🔐 用户登录
×
加载中...
加载登录表单中...
🎁
免费注册送10积分
×
加载中...
加载注册表单中...
🔑 找回密码
×
加载中...
加载表单中...
🔐
需要登录
×
🔒
登录后即可使用!
🎁
新用户注册立即送10积分
积分可用于下载资源,免费获取优质技术资料
🚪
退出登录
×
👋
确认要退出登录吗?
退出后需要重新登录才能下载资源