⭐ 欢迎来到虫虫下载站!
|
📦 资源下载
📁 资源专辑
ℹ️ 关于我们
⭐ 虫虫下载站
🔐
登录
📝
注册
虫虫下载站
专业电子工程师资源平台
📤 上传资源
🏠 首页
📦 资源下载
📁 资源专辑
🔧 热门软件
⭐ 精品资源
🎓 基础知识
📐 电路图
📚 电子书
🔢 在线计算器
🔍 代码搜索
🏠 首页
›
电路图
›
基础电路
›
五频标频率标准电路图
五频标频率标准电路图
📅 发布时间:
2013-09-20 23:50
👁️ 浏览:
3
🏷️ 标签:
频率
标准
电路图
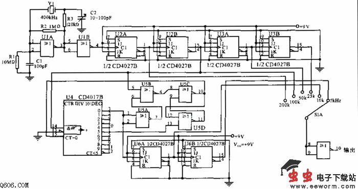
在非门振荡器U1A和分频器链U2~U6中,使用DT向切割的晶体,在200,100,50,25,10和5kHz产生频标。U2A~U3B连接成D触发器进行二分频。U4是N分频器,U5的闩锁电路用来对选择的5分频逻辑进行复位。100kHz输出经5分频,再经2分频产生对称的10kHz输出,再经2分频后得到5kHz输出。CMOS CD4000系列逻辑元件,把9V电池的电流消耗降低到2.8mA,但是有足够的开关速度和谐波能量,在高频波段有良好的响应。
觉得这篇文章有帮助吗?
👍 来顶一下 (
20
)
🔐 用户登录
×
加载中...
加载登录表单中...
🎁
免费注册送10积分
×
加载中...
加载注册表单中...
🔑 找回密码
×
加载中...
加载表单中...
🔐
需要登录
×
🔒
登录后即可使用!
🎁
新用户注册立即送10积分
积分可用于下载资源,免费获取优质技术资料
🚪
退出登录
×
👋
确认要退出登录吗?
退出后需要重新登录才能下载资源