⭐ 欢迎来到虫虫下载站!
|
📦 资源下载
📁 资源专辑
ℹ️ 关于我们
⭐ 虫虫下载站
🔐
登录
📝
注册
虫虫下载站
专业电子工程师资源平台
📤 上传资源
🏠 首页
📦 资源下载
📁 资源专辑
🔧 热门软件
⭐ 精品资源
🎓 基础知识
📐 电路图
📚 电子书
🔢 在线计算器
🔍 代码搜索
🏠 首页
›
电路图
›
基础电路
›
失真小的正弦振荡电路图
失真小的正弦振荡电路图
📅 发布时间:
2013-09-19 22:50
👁️ 浏览:
8
🏷️ 标签:
失真
正弦振荡
电路图
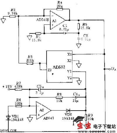
图中示出波形较好的一种正弦振荡器电路,主要器件包括:模拟信号处理组件(内部调整的倍频器)AD532、低失调电压和超低噪声的精密运算放大器AD540J以及低噪声线性运算放大器AD741.这两个运算放大器前者用于调节频率,后者用于调节幅值。频率大小为f0=1/(2RC),R1=R5=R,C1=C2=C。
电路中电阻R1、R3、R5、R6、R7的精度等级均为1%,电容C1、C2的精度等级均为0.01%.
觉得这篇文章有帮助吗?
👍 来顶一下 (
22
)
🔐 用户登录
×
加载中...
加载登录表单中...
🎁
免费注册送10积分
×
加载中...
加载注册表单中...
🔑 找回密码
×
加载中...
加载表单中...
🔐
需要登录
×
🔒
登录后即可使用!
🎁
新用户注册立即送10积分
积分可用于下载资源,免费获取优质技术资料
🚪
退出登录
×
👋
确认要退出登录吗?
退出后需要重新登录才能下载资源