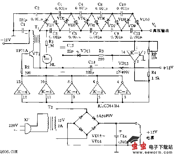
1、工作原理
电路如图所示。该电路以12V直流电源供电,可获得10000V直流电压的输出。直流/直流变换器把它的输出送入一个10级的高压倍增器而产生10000V直流输出电压。IC(CD1458施密特六反相器)。门电路IC-1用作方波脉冲发生器,它产生很纯净的方波(脉冲式直流)输出。再把IC-1的输出送往IC-2至IC-6的输入端,这些反相器并联起来以提高驱动电流。
并联的门电路输出脉冲送往VT1的基极,使VT1随着IC-1的振荡而开关工作。VT1的集电极与T1的初级线圈串联。T1初级线圈的另一端接+12V电源,并通过C1接地去耦合。

加在VT1的脉冲信号引起开/关作用,造成VT1(小铁氧体磁芯升压变压器)初级线圈中电磁场的起伏,在T1的次级线圈中诱导出极性相反的脉冲信号。把T1次级线圈的脉冲直流输出(在800V至1000V之间)加10级电压倍增器电路,此电路含有VD1~VD10以及C2~C11,倍增器电路把电压提高到十倍,产生的输出电压可达10000V直流电压。通过二极管VD1~VD10和电容C2~C11的反复充放电,倍增器输出将是倍增器中所有电容的一连串相加的和。为了使电路能有效的工作,必须考虑方形波的频率以及加在倍增器的信号。R4、RP和C12的数值规定振荡器IC-1的输出频率(规定数值大约为15kHz)。电位器RP用来微调振荡器的输出频率。振荡器的频率越高,倍增器的容抗越低。
发光二极管VD11作输入功率指示器,而氖灯HL则指示T1次级线圈的输出。要获得倍增器最大的最好方法是把示波器连接倍增器的高压输出,通过高压探针,调节电位器RP而取得高电压输出。如果没有合适的测试工具,可以把倍增器的输出导线与地线相隔1cm而造成火花,调节RP以获得最大的火花输出为佳。
2、注意事项
因倍增器的输出高压将引起强烈的电击,要注意即使把倍增器关闭之后,各电容仍然存储着电荷,如果没有充分放电触及这输出仍会有危险。把这输出短路接地可以清除这些电荷。IC是CMOS器件,对静电很敏感。仅能耐受15V直流电压超过了15V直流的界限,IC就会损坏。二极管VD12用来防止输入电压极性接反。
从电压倍增器的角度来看,二极管和电容必须能承受输入电压的两倍以上,所以,如果输入是1000V,所有的二极管和电容必须能承受至少2000V.由于具有这种额定电压的二极管很难找到和价钱昂贵,实际上VD1~VD10每个都是两个串联的1A/1000V整流二极管。
3、安装
a、该装置可安装在一块自制的电路板上,VT1必须装上合适的散热器,否则会因迅速过热而损坏。
b、倍增器必须组装可以防止任何离子漏电。如果高压源的末端是尖的,电荷密度就会集中在这点上,而造成离子漏电。所以在焊接倍增器时要使用足够的焊锡并焊成平滑的球形焊点,这点非常重要。
c、应该把倍增器焊接面绝缘,以防止任何金属物体接触。可使用高压绝缘复合材料,也可以使用耐高压油灰。
d、电路的输出要屏蔽得很好的导线,和用于电视显象管阳极高压的屏蔽线一样。这类导线可以安全处理的电压的1.5万伏至2万伏之间,并有助于防止电荷漏电。
e、在倍增器电路各级取分路,所以输出电压范围从1000直流电压到10000直流电压。例如VD2、VD6的阴极可得到20V和6000V电压。
觉得这篇文章有帮助吗?