⭐ 欢迎来到虫虫下载站!
|
📦 资源下载
📁 资源专辑
ℹ️ 关于我们
⭐ 虫虫下载站
🔐
登录
📝
注册
虫虫下载站
专业电子工程师资源平台
📤 上传资源
🏠 首页
📦 资源下载
📁 资源专辑
🔧 热门软件
⭐ 精品资源
🎓 基础知识
📐 电路图
📚 电子书
🔢 在线计算器
🔍 代码搜索
🏠 首页
›
电路图
›
基础电路
›
4-20ma变送器接口电路图
4-20ma变送器接口电路图
📅 发布时间:
2013-09-17 23:30
👁️ 浏览:
0
🏷️ 标签:
20
ma
变送器
接口电路图
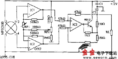
压力传感器MPX2100输出信号经IC1、IC2(OP07)构成的差动放大器放大,再由IC3(OP07)构成的增益为1的差动放大器放大后,驱动9013,以4-20mA电流的形式向负载RL输出压力信号,负载为位于50m三线电话电缆末端的250欧电阻。调节RP2使输出电流在无压力时为4mA;调节RP1使满压力100kPa时,输出电流为20mA。此电路可在机械加工、液面探测及流量控制等工业应用。
觉得这篇文章有帮助吗?
👍 来顶一下 (
85
)
🔐 用户登录
×
加载中...
加载登录表单中...
🎁
免费注册送10积分
×
加载中...
加载注册表单中...
🔑 找回密码
×
加载中...
加载表单中...
🔐
需要登录
×
🔒
登录后即可使用!
🎁
新用户注册立即送10积分
积分可用于下载资源,免费获取优质技术资料
🚪
退出登录
×
👋
确认要退出登录吗?
退出后需要重新登录才能下载资源