⭐ 欢迎来到虫虫下载站!
|
📦 资源下载
📁 资源专辑
ℹ️ 关于我们
⭐ 虫虫下载站
🔐
登录
📝
注册
虫虫下载站
专业电子工程师资源平台
📤 上传资源
🏠 首页
📦 资源下载
📁 资源专辑
🔧 热门软件
⭐ 精品资源
🎓 基础知识
📐 电路图
📚 电子书
🔢 在线计算器
🔍 代码搜索
🏠 首页
›
电路图
›
基础电路
›
带hart接口的智能变送器电路图
带hart接口的智能变送器电路图
📅 发布时间:
2013-09-17 22:10
👁️ 浏览:
2
🏷️ 标签:
hart
接口
智能变送器
电路图
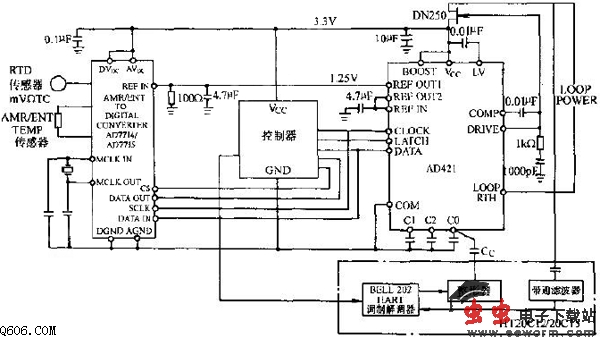
电路由传感器、A/D变换器、微控制器AD421和外围电路组成。A/D变换器AD7714将传感器送来的10mV模拟信号变成数字量经微控制器处理后,串行传送到AD421转换为4~20mA电流信号。变换器用一个低通滤波器和一个调制解调器接收电流环传送的HART数据,然后送给微控制器的UART或异步串行口,电流环传送出去的HART数据由UART或异步串行口发给调制器,经整形从C3脚耦合到AD421的输出端。耦合电容由AD421的C3决定。
觉得这篇文章有帮助吗?
👍 来顶一下 (
72
)
🔐 用户登录
×
加载中...
加载登录表单中...
🎁
免费注册送10积分
×
加载中...
加载注册表单中...
🔑 找回密码
×
加载中...
加载表单中...
🔐
需要登录
×
🔒
登录后即可使用!
🎁
新用户注册立即送10积分
积分可用于下载资源,免费获取优质技术资料
🚪
退出登录
×
👋
确认要退出登录吗?
退出后需要重新登录才能下载资源