⭐ 欢迎来到虫虫下载站!
|
📦 资源下载
📁 资源专辑
ℹ️ 关于我们
⭐ 虫虫下载站
🔐
登录
📝
注册
虫虫下载站
专业电子工程师资源平台
📤 上传资源
🏠 首页
📦 资源下载
📁 资源专辑
🔧 热门软件
⭐ 精品资源
🎓 基础知识
📐 电路图
📚 电子书
🔢 在线计算器
🔍 代码搜索
🏠 首页
›
电路图
›
基础电路
›
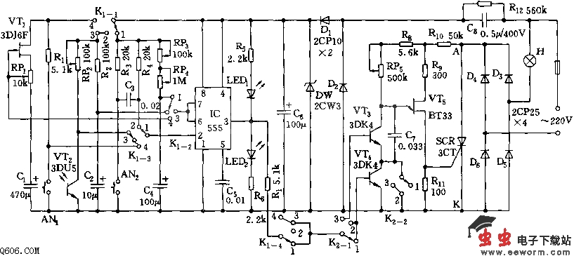
555多用测控仪电路图
555多用测控仪电路图
📅 发布时间:
2013-09-17 02:30
👁️ 浏览:
1
🏷️ 标签:
555
多用
测控仪
电路图
根据外电路的不同接法,555可形成开机延时、触发延时、多谐振荡模式等多种工作状态,它与一些阻容元件、开关管等构成多用测试仪。通过对K1、K2开关的置位控制,可使电路具有曝光定时、调光、延时等功能。
当K1、K2置于“1”位时,可用作0~100秒曝光定时电路。当K1、K2均置于“2”位时,IC的3脚与调光电路被K1-4切断,VT4被K2-2短接,前后电路处于独立状态。在此状态下,调节RP2上的刻度值,可测知底片所需的曝光时间。
当K1置“3”位置,K2置“1”位,为光控开关电路,RP2用于调节VT2对IC的触发端的起控点。当K1置“4”时,根据延时需要选择K2的位置,可进行延时开、关的功能动作。
觉得这篇文章有帮助吗?
👍 来顶一下 (
85
)
🔐 用户登录
×
加载中...
加载登录表单中...
🎁
免费注册送10积分
×
加载中...
加载注册表单中...
🔑 找回密码
×
加载中...
加载表单中...
🔐
需要登录
×
🔒
登录后即可使用!
🎁
新用户注册立即送10积分
积分可用于下载资源,免费获取优质技术资料
🚪
退出登录
×
👋
确认要退出登录吗?
退出后需要重新登录才能下载资源