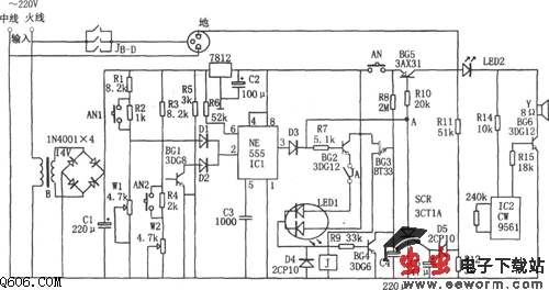
如图所示为全自动电冰箱保护器电路。该保护器由降压整流电路、欠压与过压控制电路、延时电路、漏电检测电路和声光报警电路等组成。其中降压整流电路为整个电路提供直流电压。
本保护器具有过压和欠压保护、断电延时、漏电自动断电、声光报警等多种功能,从而可避免对电冰箱造成意外的损伤。
<script language="JavaScript"> function resizeImage(evt,obj){ newX=evt.x; newY=evt.y; obj.width=newX; obj.height=newY; } </script>

觉得这篇文章有帮助吗?