⭐ 欢迎来到虫虫下载站!
|
📦 资源下载
📁 资源专辑
ℹ️ 关于我们
⭐ 虫虫下载站
🔐
登录
📝
注册
虫虫下载站
专业电子工程师资源平台
📤 上传资源
🏠 首页
📦 资源下载
📁 资源专辑
🔧 热门软件
⭐ 精品资源
🎓 基础知识
📐 电路图
📚 电子书
🔢 在线计算器
🔍 代码搜索
🏠 首页
›
电路图
›
基础电路
›
MC33035组成的三相六步电机控制电路图
MC33035组成的三相六步电机控制电路图
📅 发布时间:
2013-09-14 15:30
👁️ 浏览:
0
🏷️ 标签:
33035
MC
三相
电机控制
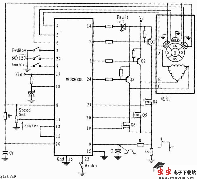
图所示的三相应用电路是具有全波六步驱动的一个开环电机控制器的电路连接图。其中的功率开关三极管为达林顿PNP型,下部的功率开关三极管为N沟道功率MOSFET。由于每个器件均含有一个寄生箝位二极管,因而可以将定子电感能量返回的电源。其输出能驱动三角型连接或星型连接的定子,如果使用分离电源,也能驱动中线接地的Y型连接。
在任意给定的转子位置,图3所示的电路中都仅有一个顶部和底部功率开关(属于不同的图腾柱)有效。因此,通过合理配置可使定子绕组的两端从电源切换到地,并可使电流为双向或全波。由于前沿尖峰通常在电流波形中出现,并会导致限流错误。因此,可通过在电流检测输入处串联一个RC滤波器来抑制类峰。同时,Rs采用低感型电阻也有助于减小尖峰。
觉得这篇文章有帮助吗?
👍 来顶一下 (
61
)
🔐 用户登录
×
加载中...
加载登录表单中...
🎁
免费注册送10积分
×
加载中...
加载注册表单中...
🔑 找回密码
×
加载中...
加载表单中...
🔐
需要登录
×
🔒
登录后即可使用!
🎁
新用户注册立即送10积分
积分可用于下载资源,免费获取优质技术资料
🚪
退出登录
×
👋
确认要退出登录吗?
退出后需要重新登录才能下载资源