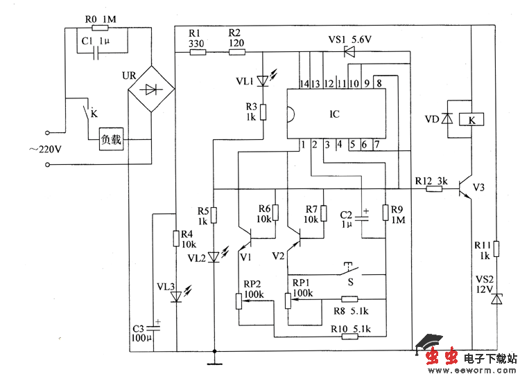
电源电路由降压电容器C1、电阻器R0~R3、R11、整流桥堆UR、滤波电容器C3和稳压二极管VSI、VS2组成。
定时控制电路由集成电路IC、晶体管VI~V3、电位器RP1、RP2、电阻器R6~RIO、R12、二极管VD、控制按钮s和继电器K组成。
指示电路由电阻器R3~R5和发光二极管VL1~VL3组成。

图 间歇通电控制器电路
接通电源后,交流220V电压经C1降压、UR整流、C3滤波后分为3路:一路经R11限流及VS1稳压后,为继电器Κ提供12V工作电压;一路经RI、R2限流及VS2稳压后,为IC提供+5.6V工作电压;另一路经Ⅲ将VL3点亮。
IC通电工作后,其8脚输出低电平,使VL2点亮,VI和Y3截止,V2导通,K不能吸合,负载(风扇电动机或电加热装置)不工作,VL1点亮。调节RP1的阻值或改变C2的容量,可设定负载断电停止工作的时间(调整范围为5~120min)。
当停机延时时间结束时,IC内电路翻转,其8脚输出高电平,使V2截止,VI和V3导通,Κ通电吸合,负载通电工作,YL1熄灭,V12点亮。调节RP2的阻值,可以设定负载通电工作的时间(调整范围为5~120mm)。
S为手动起动按钮。在通电后按下S,IC的8脚优先输出高电平,负载可立即进人通电工作状态。
元器件选择
R0~R12选用1/4W金属膜电阻器或碳膜电阻器。
RP1和RP2均选用有机实心电位器。
C1选用耐压值为630V的CBB电容器;C2和C3均选用耐压值为50V的铝电解电容器。
VL1~YL3均选用Φ5mm的发光二极管,VL1为黄色,V12为绿色,VL3为红色。
VD选用1N4007型硅整流二极管。
VS1和VS2均选用1W的硅稳压二极管,VS1可选用1N4734等型号,VS2可选用1N4742等型号。
UR选用1A、50V的整流桥堆。
VI选用S9014型硅NPN晶体管;V2选用S9015型硅PNP晶体管;V3选用S8050型硅NPN晶体管。
IC选用CD4541或CC4541、MC14541型定时器数字集成电路。
K选用JBX-13F型12Y直流继电器。若用于控制功率较大的负载,则应增加一只交流接触器KM,用K的常开触点控制KM线圈,用KM的常开触头控制负载。
S选用小型动合按钮。