
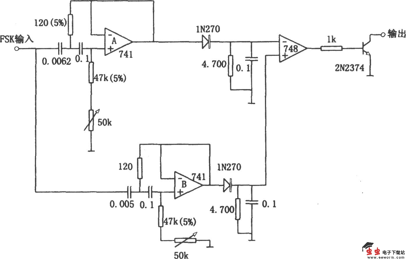
如图所示为用有源滤波器构成的频移解调电路。用有源滤波器代替LC调谐回路,可使频移键控解调器避免使用庞大和昂贵的电感线圈,不仅体积小,而且能改善解调器的性能。本电路用来解调110比特频移键控信号,它的符号位频率为2225Hz,空位频率为2025Hz。滤波器A允许通过空位频率2025Hz。而滤波器B允许通过符号位频率2225Hz,因此,符号位频率出现在输入端时,晶体管饱和,输出短路。当空位频率出现在输入端时,晶体管截止,输出开路。调节电路时,分别将符号位频率和空位频率输入电路,调节对应的50kΩ电位器,使两个滤波器输出分别为最大。