⭐ 欢迎来到虫虫下载站!
|
📦 资源下载
📁 资源专辑
ℹ️ 关于我们
⭐ 虫虫下载站
🔐
登录
📝
注册
虫虫下载站
专业电子工程师资源平台
📤 上传资源
🏠 首页
📦 资源下载
📁 资源专辑
🔧 热门软件
⭐ 精品资源
🎓 基础知识
📐 电路图
📚 电子书
🔢 在线计算器
🔍 代码搜索
🏠 首页
›
电路图
›
其他电路
›
LVDMOS全桥垂直偏转输出
LVDMOS全桥垂直偏转输出
📅 发布时间:
2013-08-18 04:30
👁️ 浏览:
20
🏷️ 标签:
LVDMOS
全桥
偏转
垂直
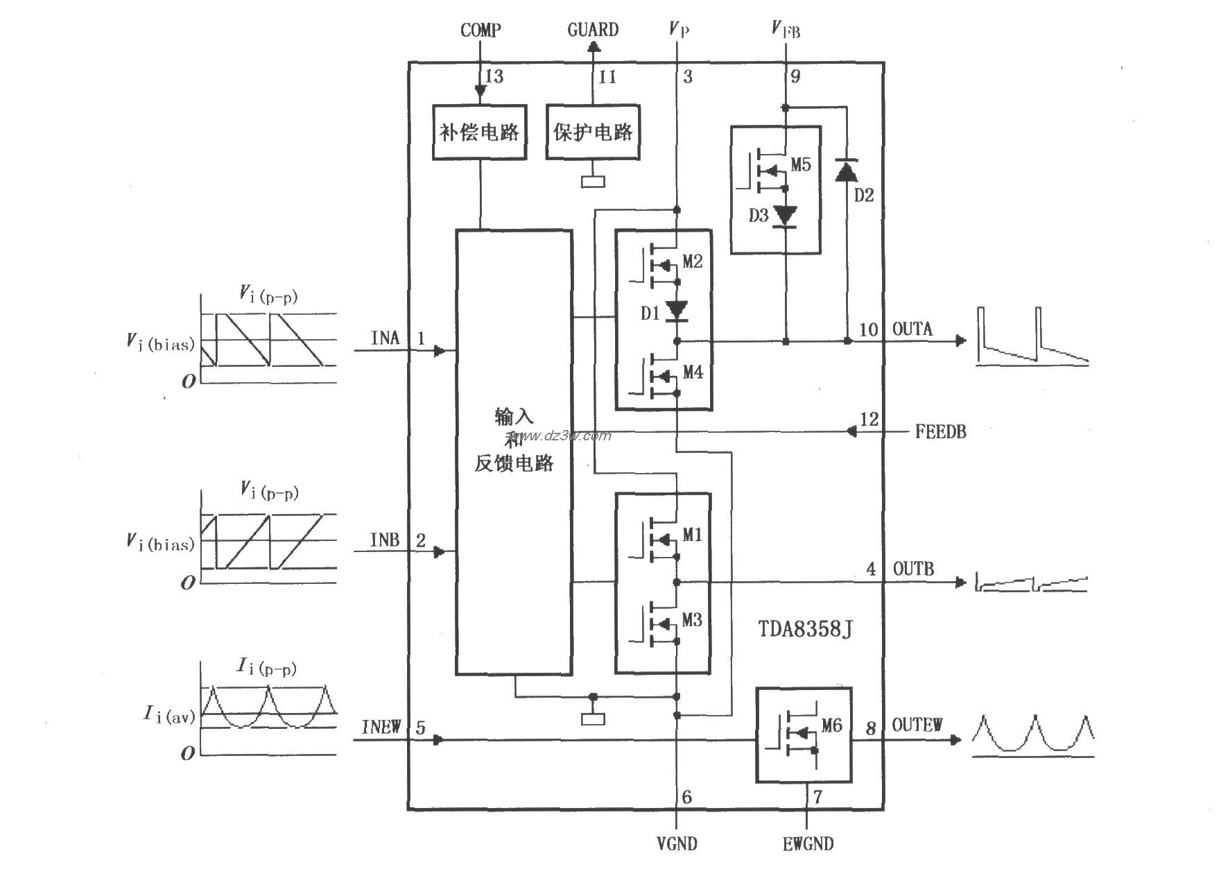
TDA8358J是90o和110o彩色偏转系统的功率电路,可用于4:3和16:9显像管。电路提供一个DC驱动垂直偏转输出电路,东-西输出级能够为二极管调节器吸入电源电流。TDA8358J的引脚排列及功能如图所示。
内部功能电路与输入输出波形:
觉得这篇文章有帮助吗?
👍 来顶一下 (
23
)
🔐 用户登录
×
加载中...
加载登录表单中...
🎁
免费注册送10积分
×
加载中...
加载注册表单中...
🔑 找回密码
×
加载中...
加载表单中...
🔐
需要登录
×
🔒
登录后即可使用!
🎁
新用户注册立即送10积分
积分可用于下载资源,免费获取优质技术资料
🚪
退出登录
×
👋
确认要退出登录吗?
退出后需要重新登录才能下载资源