红外反射式自动干手器电

📅 发布时间:2013-08-18 01:00 👁️ 浏览:1 🏷️ 标签: 红外 反射式 自动干手器

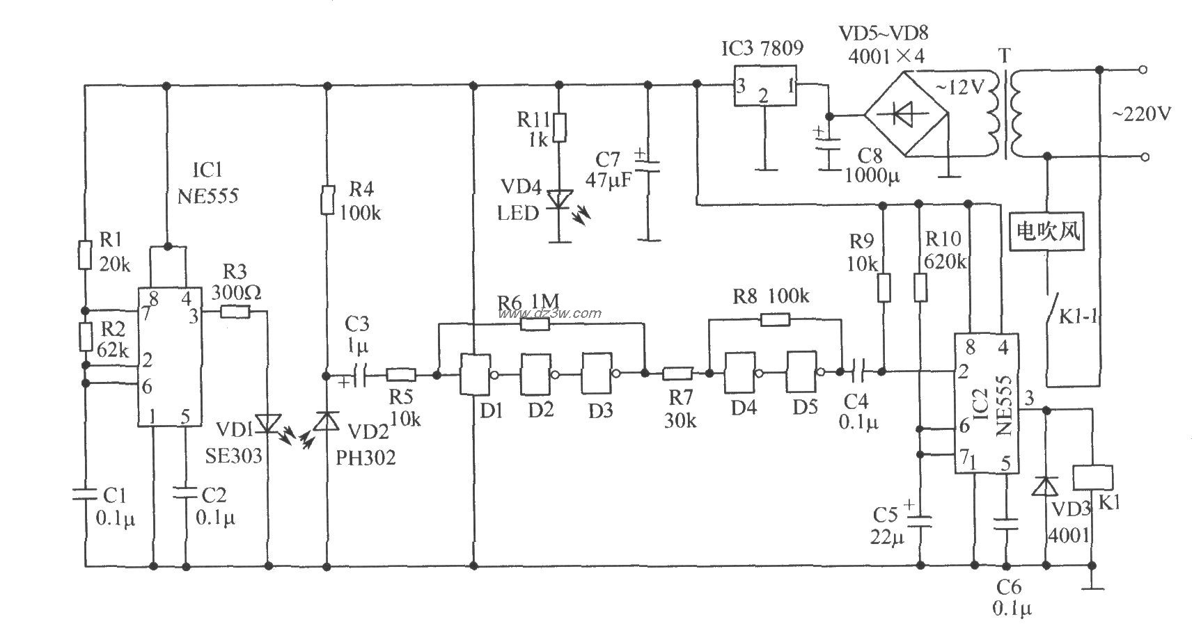
红外反射式自动干手器电路原理图
红外反射式自动干手器电路原理框图:
红外反射式自动干手器电路原理图:

 


觉得这篇文章有帮助吗?