烟雾报警器(Y976、QM-N10)

📅 发布时间:2013-10-08 05:40 👁️ 浏览:1 🏷️ 标签: Y976 QM-N 10 烟雾报警器

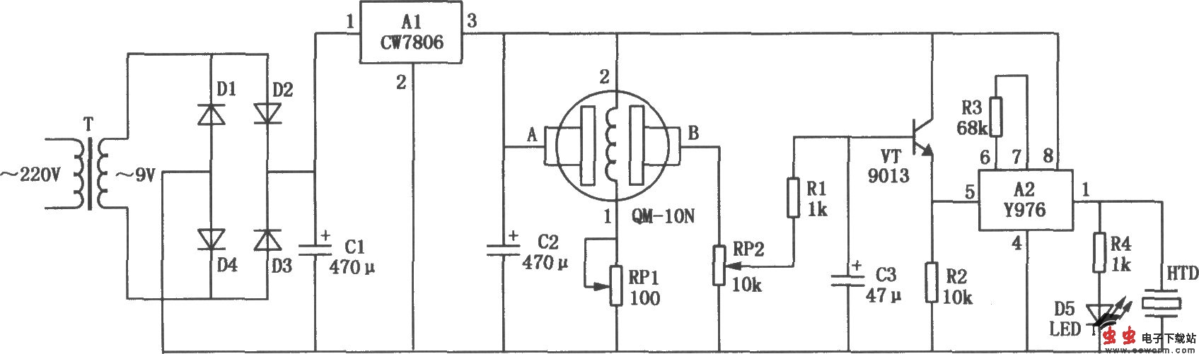
本电路图所用到的元器件:

Y976 QQM-N10 CW7806

烟雾报警器电路如图所示,电路主要由气敏传感器QM-N10、报警集成电路芯片Y976以及电源供电电路等几部分组成。

觉得这篇文章有帮助吗?