双限温度报警器电路(二)

📅 发布时间:2013-09-30 04:20 👁️ 浏览:1 🏷️ 标签: 温度报警器 电路

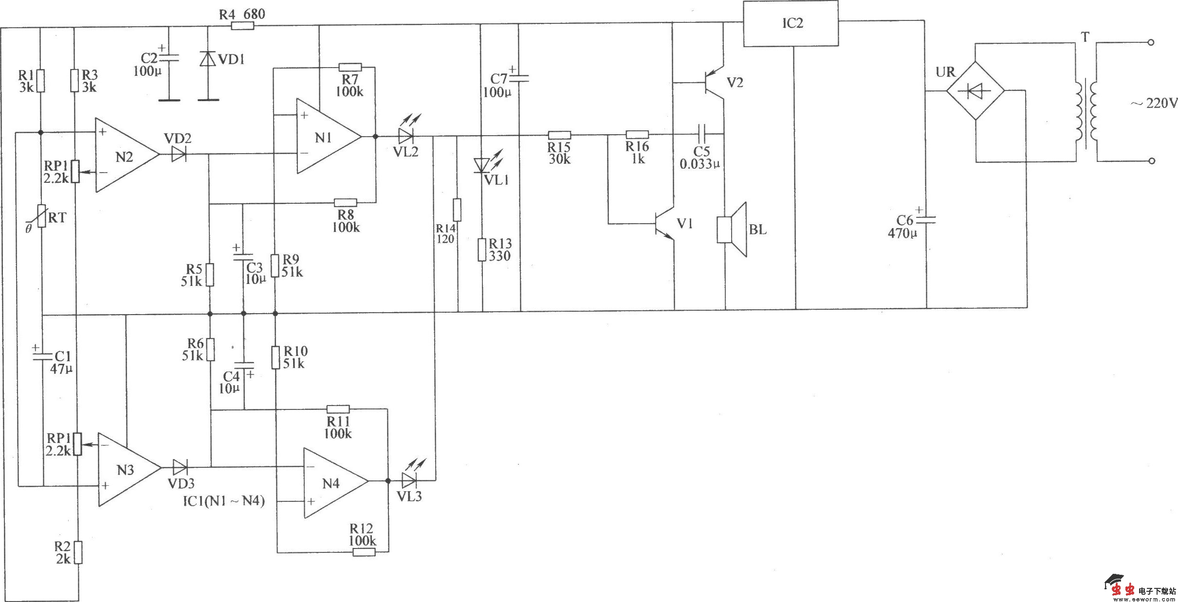
本例介绍的双限温度报警器,采用热敏电阻器和运算放大器集成电路等元器件制作而成,具有灵敏度高、稳定性好等特点,其温度控制范围为0.80℃,能在受控温度达到设定温度的上限值或下限值时发出声光报警信号,可用于禽蛋孵化、食用菌培育等方面。 该双限温度报警器电路由温度检测放大电路、超低频振荡器、声音报警电路和电源电路组成,如图所示。

双限温度报警器电路(二) 

元器件选择 R1~R16选用1/4W金属膜电阻器或碳膜电阻器。 RT选用负温度系数的热敏电阻器。 RPl和RP2均选用小型多圈电位器。 C1~C4、C6、C7均选用耐压值为16V的铝电解电容器;C5选用涤纶电容器或独石电容。 VD1~VD3均选用1N4148型硅开关二极管。 VL1~VL3均选用φ3mm的高亮度发光二极管,VL1为黄色,VL2为红色,VL3为绿色。 UR选用lA、50V的整流桥堆。 V1选用S9013或3DG6型硅NPN晶体管;V2选用S8550或C8550、3CG8550型硅PNP晶体管。 ICl选用LM324型运算放大器集成电路;IC2选用LM7806型三端稳压集成电路。 T选用3.5W、二次电压为10V的电源变压器。 BL选用0.25W、812的电动式扬声器。

觉得这篇文章有帮助吗?