十五路无线防盗报警系统(FDD5/JDD5)

📅 发布时间:2013-09-27 09:15 👁️ 浏览:1 🏷️ 标签: FDD JDD 无线防盗 报警系统

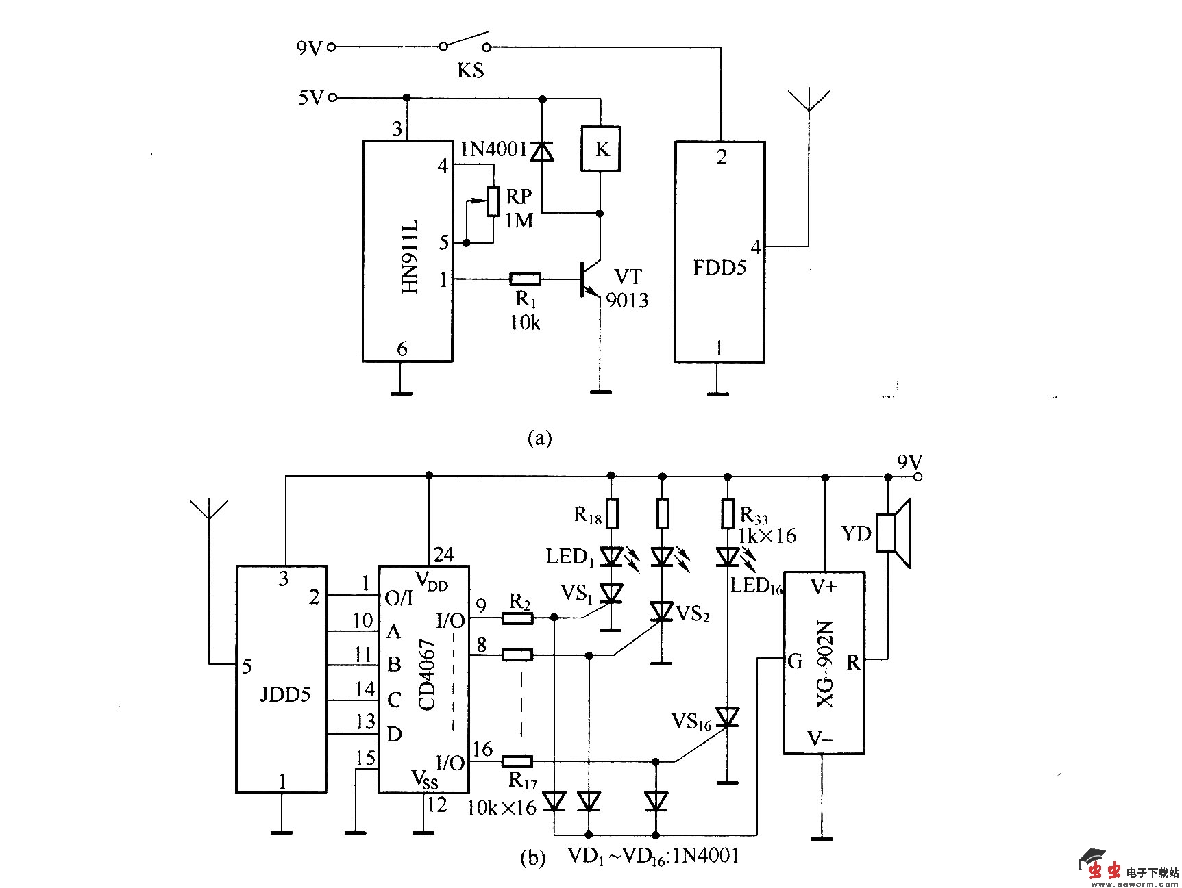
十五路无线防盗报警系统(FDD5/JDD5)

(a)图为编码发射电路.FDD5组件内已经设有数字编码电路VD5026,并且可以通过编码电路进行预置编码,在使用中,只要接通组件的工作电源,发射组件就会自动向外发射信号.

(b)图为遥控接收解码电路.JDD5内部也集成了译码电路VD5027.

觉得这篇文章有帮助吗?