由FDD400/JDD400组成的多路报警系统

📅 发布时间:2013-09-27 08:25 👁️ 浏览:3 🏷️ 标签: 400 FDD JDD 多路

由FDD400/JDD400组成的多路报警系统

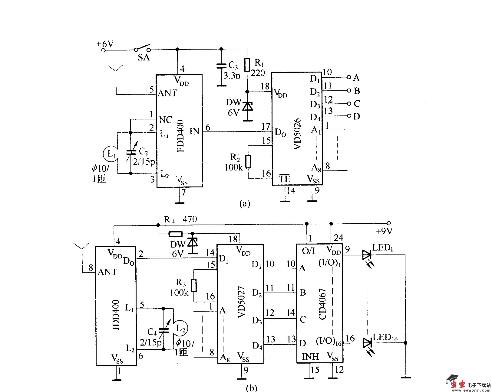
该图是由FDD400/JDD400和集成数字编译码电路VD5026/VD5027组成的多路无线报警系统.

觉得这篇文章有帮助吗?