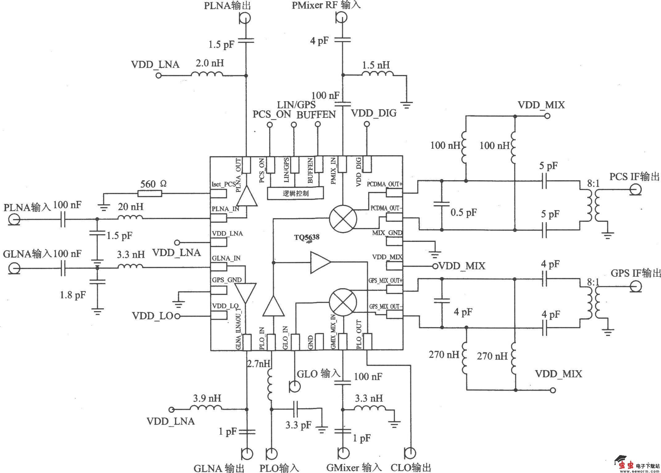
TQ5638是支持KPCS CDMA/GPS工作模式的接收器。它的电气特性符合TIA/EIA 98一C 无线通信标准的要求,可应用在基于KPCS频带/A-GPS CDMA(IS-95/98)的移动电话中。 主要技术特点如下: ·L0频率范围:KPCS频带低端为1620~1650 MHz,高端为2060~2090 MHz;AGPS频带低端为1355.04 MHz,高端为l795.80 MHz; ·IF范围为80~230 MHz(PCS和GPS频带); ·电源电压为2.7~3.3 V; ·电源电流为20.5 mA(高增益模式),低功耗模式电流为10μA; ·LNA有可调的IP3,使交调和互调最小; ·混频器提供差分IF输出(对于GPS模式,提供单端或者差分IF输出); ·具有极好的线性和低噪声系数。

TQ5638典型应用电路