声控镭射彩灯控制器

📅 发布时间:2013-10-08 08:50 👁️ 浏览:1 🏷️ 标签: 声控 镭射 彩灯控制器

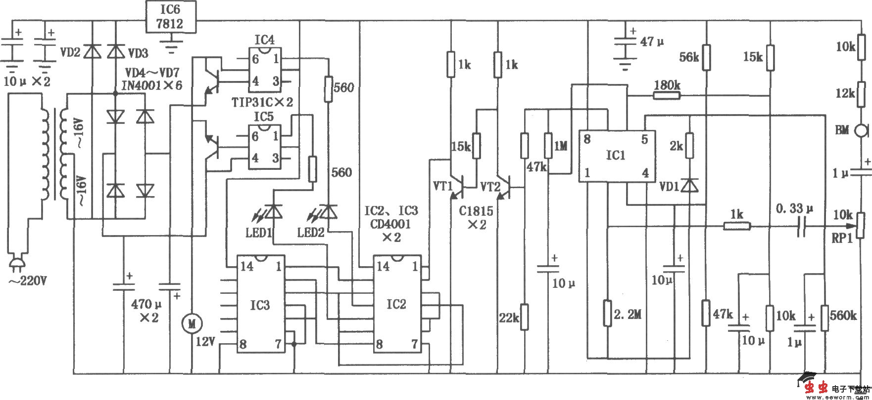
本电路图所用到的元器件:

TTIP31C 7812 CCD4001 C1815

声控镭射彩灯控制器的电路如图所示,主要由前置放大器、跟随器、倒相器、脉冲整形、触发器和驱动电路组成。音乐信号通过话筒BM拾取,经过电位器RPl送入运算放大器ICl-1的反相输入端进行前置放大。前置放大器的增益约为30dB,其输出信号经二极管VDl整流成直流脉冲信号,后接由1μF滤波电容和560kΩ电阻组成的延时电路。延时后的直流脉冲信号直接送至ICl-2的同相输入端进行阻抗变换,随后的信号被送到开关三极管VTl、VT2进行倒相。如只接一只三极管时,有音乐声时电机M就旋转,乐声停时电机就暂停;当音乐声再起时就反方向旋转,如此往复。而接上两只三极管时,情况正好相反,因而它可以在各种不同场合下选择使用。

觉得这篇文章有帮助吗?